暂无搜索结果
-
1 项目一 热电阻温度测温仪设计与制作
-
1.1 检测电路基础知识
-
1.2 项目分析
-
1.3 温度传感器特性与测试
-
1.3.1 热电阻温度传感器
-
1.3.2 热电阻温度传感器接口电路设计与仿真
-
1.4 典型放大电路设计与仿真
-
1.4.1 反相放大器设计与仿真
-
1.4.2 同相放大器设计与仿真
-
1.4.3 差动放大器设计与仿真
-
1.4.4 集成运放零点漂移调整
-
1.5 热电阻测温仪检测电路分析、设计与仿真
-
1.5.1 热电阻测温仪检测电路分析、设计
-
1.5.2 热电阻测温仪检测电路仿真
-
1.6 热电阻测温仪检测电路制作与调试
-
2 项目二 电子秤检测电路设计与制作
-
2.1 项目分析
-
2.2 称重传感器的特性与测试
-
2.3 特殊放大电路设计
-
2.3.1 高共模抑制比放大电路设计与仿真
-
2.3.2 高输入阻抗放大电路设计与仿真
-
2.3.3 电桥放大器设计与仿真
-
2.4 滤波电路设计与测试
-
2.5 电子秤检测电路分析与设计
-
2.6 电子秤检测电路仿真调试
-
2.7 电子秤检测电路制作与调试
-
3 项目三 交流电流检测电路设计与制作
-
3.1 项目分析
-
3.2 电流传感器特性测试
-
3.2.1 电流互感器
-
3.2.2 霍尔电流传感器
-
3.3 电压与电流转换电路分析与测试
-
3.3.1 电流-电压转换电路分析与测试
-
3.3.2 电压-电流转换电路分析与测试
-
3.4 特征值电路设计(绝对值、有效值)与测试
-
3.4.1 绝对值检测电路设计与测试
-
3.4.2 高输入阻抗绝对值电路设计与测试
-
3.4.3 减少匹配电阻的绝对值电路设计与测试
-
3.4.4 有效值检测设计与测试
-
3.5 交流电流检测电路设计与仿真
-
3.5.1 交流电流检测电路设计
-
3.5.2 交流电流检测电路仿真调试
-
3.6 交流电流表检测电路制作与调试
-
4 项目四 酒驾报警器电路设计与制作
-
4.1 酒驾报警器项目分析
-
4.2 酒精传感器特性与测试
-
4.2.1 气敏传感器特性
-
4.2.2 MQ-3酒精气敏传感器应用电路
-
4.3 波形变换电路设计与测试
-
4.4 酒驾报警器电路设计与仿真
-
4.5 酒驾报警器电路制作与调试
-
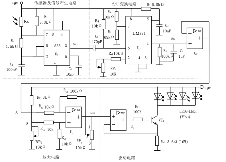
5 项目五 光控调光台灯电路设计与制作
-
5.1 光控调光台灯项目分析
-
5.2 光敏传感器特性与测试
-
5.2.1 光电效应
-
5.2.2 光敏电阻特性与测试
-
5.2.3 光敏二极管特性与测试
-
5.2.4 光敏三极管特性与测试
-
5.3 电压/频率变换电路设计与测试
-
5.3.1 电压-频率转换电路设计与测试
-
5.3.2 频率-电压转换电路设计与测试
-
5.4 光控调光台灯电路分析与仿真
-
5.5 光控调光台灯电路制作与调试
-
1
微课
-
2
课件
-
3
测试
-
4
光控电路台灯电路...
1、光控调光台灯电路设计与分析
2、光控调光台灯电路仿真调试
1、光控调光台灯电路设计
2、光控调光台灯电路仿真与调试
电路原理图

选择班级