项目六:线性直流稳压电源
上一节
下一节
项目六、线性直流稳压电源
【实验目的】
掌握常用二极管整流电路及三端稳压的设计及应用常识,为后续电路提供电源;会利用示波器及万用表进行电路的测试;了解整流及滤波电路的结构并会进行电源测试及检修;会根据测试结果对直流稳压电源设计电路进行故障分析。
【实验设备】
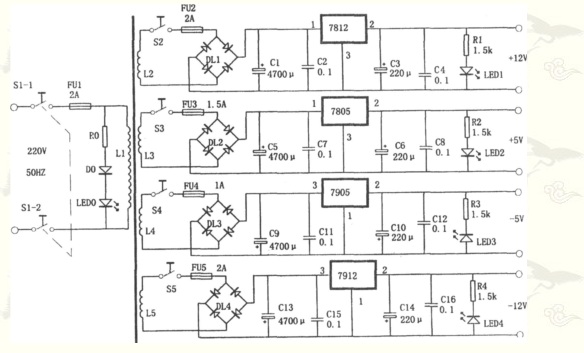
变压器:20W×1; 整流桥:1A 50V × 4;1N4007×1;电容:4700U/25V ×4、0.1u/50V 8只
;220 U/25V 4只;发光二极管 5只;电阻:1.5K 4只,68K 1只;电源开关:双开关 1只; 5A、220V
开关 4只 1A 220V;示波器一台;220V交流电源1台; 万用表1块; 常用电子安装工具1套
【实验步骤】

图1、四路输出直流稳压电源
1)学会直流电源工作原理。变压器+全桥整流+滤波+线性稳压芯片LM78XX在系统中作用。
2)学会在多孔板上焊接直流稳压电源,设置测试点,设计输出与输入接口,设计电源线与地线走线技巧。
3)学会使用数字示波器测量直流稳压电源电压纹波系数方法。记录实验数据,完成实验报告。
【教学视频】

