10.6 气动系统实例
气压传动技术是实现工业生产自动化和半自动化的方式之一,其应用遍及国民经济生产的各个领域。
10.6.1 气-液动力滑台气压系统
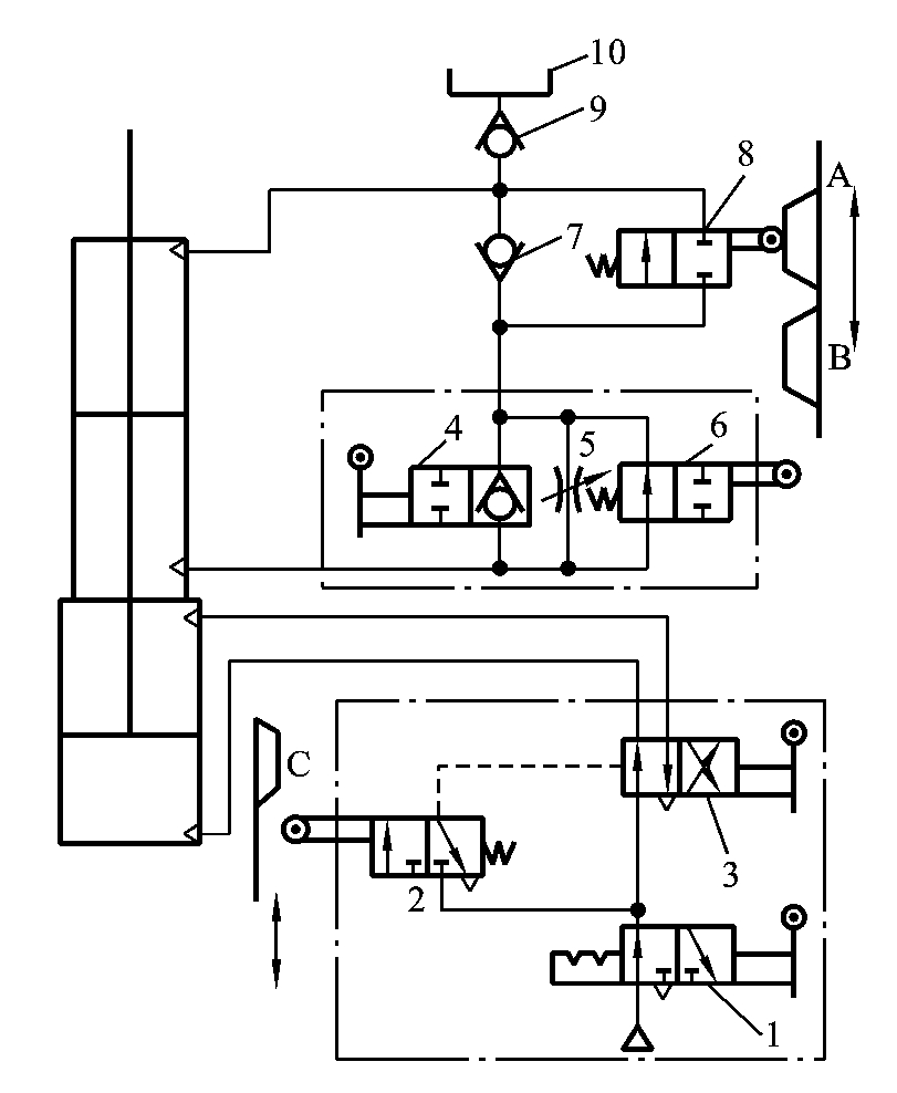
气-液动力滑台是采用气-液阻尼缸作为执行元件,在机械设备中实现进给运动的部件。图10-62所示为其气压传动系统原理图。此系统可完成两种工作循环,分别介绍如下。
1.快进—工进—快退—停止
当图10-62中手动阀4处于图示状态时,可以实现该动作循环,动作原理如下。
当手动阀3切换到右位时,给予进刀信号,在气压作用下气缸中的活塞开始向下运动,液压缸中活塞下腔的油液经行程阀6的左位和单向阀7进入液压缸活塞的上腔,实现快进;当快进到活塞杆上的挡铁B切换行程阀6后(右位),油液只经节流阀5进入活塞上腔,调节节流阀的开度,即可调节气-液缸运动速度,所以活塞开始工进;工进到挡铁C使行程阀2复位时,阀3切换到左位,气缸活塞向上运动。液压缸活塞上腔的油液经阀8的左位和手动阀中的单向阀进入液压缸下腔时,实现快退。当快退到挡铁A切换阀8时,切断油液通道,活塞停止运动。

图10-62 气-液动力滑台气压系统
1、3、4—手动阀;2、6、8—行程阀;5—节流阀;7、9—单向阀;10—补油箱
2.快进—工进—慢退—快退—停止
当手动阀4处于左侧时,可实现该动作的双向进给程序。动作循环中的快进—慢进的动作原理与上述相同。当慢进至挡铁C切换阀2至左位时,阀3切换至左位,气缸活塞开始向上运动,这时液压缸上腔的油液经阀8的左位和阀5进入活塞下腔,实现慢退(反向进给);慢退到挡铁B离开阀6的顶杆而使其复位后,液压缸活塞上腔的油液就经阀6左位而进入活塞下腔,开始快退;快退到挡铁A切换阀8而切断油路时,停止运动。
10.6.2 走纸张力气控系统
胶印轮转机为大型高速印刷机械,走纸速度达2~10m/s。要求在印刷过程中纸张的张力必须基本恒定,遇到紧急情况时能迅速制动,重新运转时又能平稳启动。
气动张力控制系统不仅能在机器高速运行时,对卷筒纸的张力进行稳定的控制,并且能在紧急情况下做到及时刹车,又不使纸张拉断;重新运行时,又能使纸张张力达到原设定值。
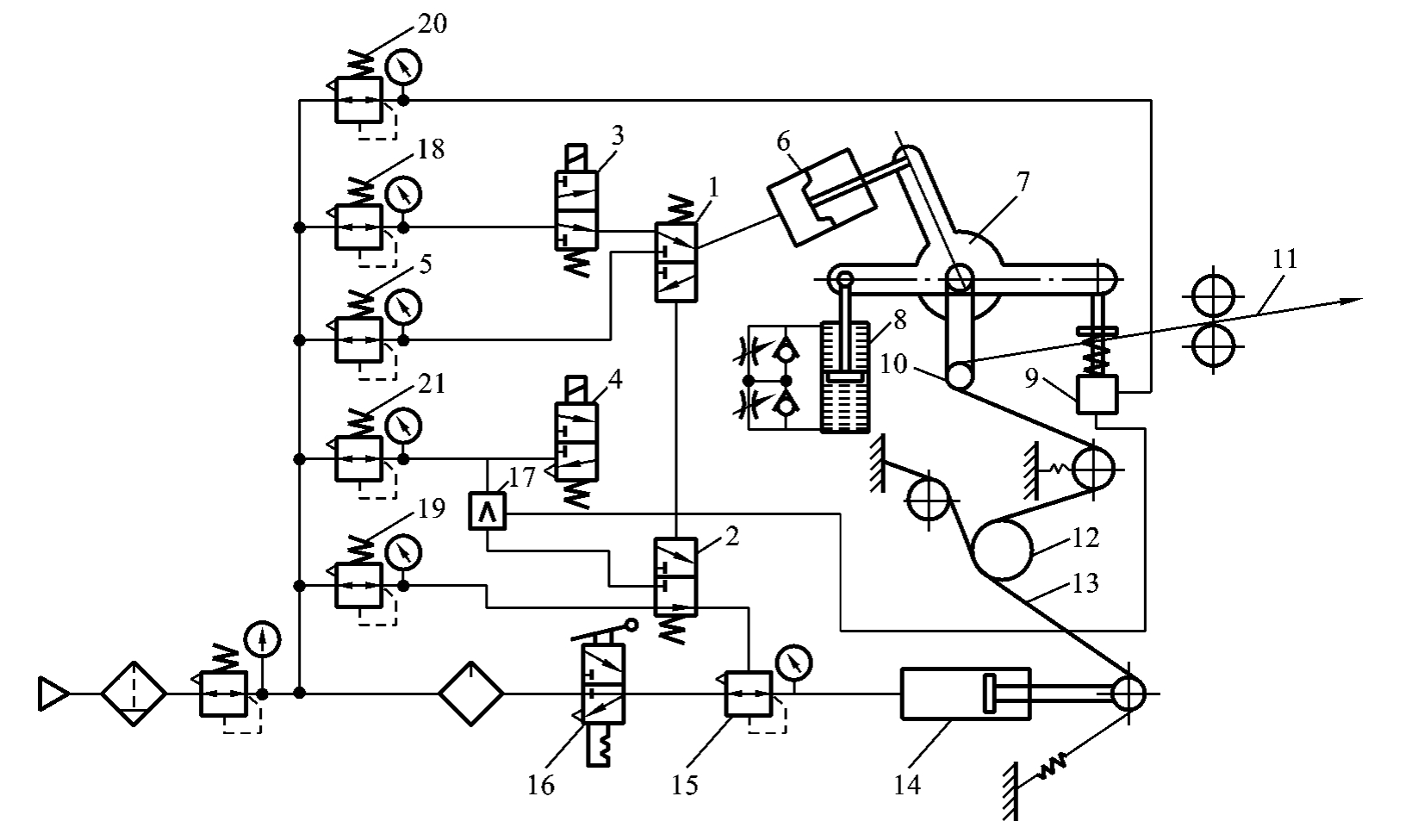
图10-63所示为胶印轮转机气动张力控制系统原理图。系统正常运行时,走纸张力由减压阀5调定,其输出通过开印控制电磁阀4和气控阀1来控制负载气缸6,负载气缸输出的力通过十字架与走纸张力比较后达到平衡。当走纸张力或负载气缸内气压发生变化时,浮动辊10将产生摆动,使产生的气压变化信号通过传感器9输出给放大器17进行压力放大,再通过气控阀2到放大器15进行流量放大,控制气缸14调整张力,使压紧铜带对卷筒纸12的压紧力改变,从而改变走纸张力,使浮动辊复位。

图10-63 胶印轮转机气动张力控制系统原理图
1、2—气控阀;3—停机控制电磁阀;4—开印控制电磁阀;5—张力调整减压阀;6—负载气缸;7—十字架;
8—张力传感器;9—传感器;10—浮动辊;11—印刷走纸;12—卷筒纸;13—压紧铜带;14—张力控制气缸;
15—流量放大器;16—手拉阀;17—压力放大器;18—停机时负载缸控制压力调整阀;
19—停机时张力气缸控制压力调整阀;20—张力传感器气源压力调整减压阀;
21—放大器及气控阀工作压力调整减压阀
机器需要停止时开印控制电磁阀4、停机控制电磁阀3同时打开,气控阀1、2同时换向,负载气缸和张力控制缸内的压力通过减压阀18和调压阀19的调定值急剧上升到设定值,铜带拉力剧增,使高速转动的纸卷筒在几秒内得到制动。
10.6.3 气动计量系统
1.概述
在工业生产中,经常要对传送带上连续供给的粒状物料进行计量,并按一定质量进行分装。图10-64所示为一套气动计量装置。当计量箱中的物料质量达到设定值时,要求暂停传送带上物料的供给,然后把计量好的物料卸到包装容器中。当计量箱返回到图示位置时,物料再次落入计量箱中,开始下一次计量。
装置的动作原理如下:气动装置停止工作一段时间后,因泄漏气缸活塞会在计量箱重力作用下缩回。因此,首先要有计量准备工作使计量箱达到预定位置。随着物料落入计量箱中,计量箱的质量不断增加,气缸A慢慢被压缩。计量的质量达到设定值时,气缸B伸出,暂停物料的供给。换接高压气源后,计量缸伸出把物料卸掉。经过一段时间的延时后,计量缸缩回,为下次计量做好准备。

图10-64 气动计量装置
2.气动控制系统
1)系统组成
气动计量系统回路如图10-65所示。
2)气动计量系统动作原理
气动计量装置启动时,切换阀14至左位,高压气体经阀1调节后使缸A伸出,当计量箱上的凸块通过阀12的位置时,阀14切换到右位,缸A以排气阀17所调节的速度下降。当计量箱侧面的凸块切换阀12后,阀12发出的信号使阀6换至图示位置,使止动缸B缩回。然后把阀14换至中位,计量准备工作结束。
随着物体落入计量箱中,计量箱的质量逐渐增加,此时缸A的主控换向阀4处于中位,缸内气体被封闭住而进行等温压缩,缸A活塞缸慢慢缩回。当质量达到设定值时,阀13切换。阀13发出气压信号使阀6换至左位,缸B伸出,暂停被计量物的供给。切换阀5至图示位置。缸B伸至行程终点后使无杆腔压力升高,打开阀7。阀4和阀3被切换,高压气体进入缸A,使缸A外伸,将被计量物倒入包装箱中。当缸A行至终点时,阀11动作,经由阀10和气容C组成的延时回路延时后,切换阀5,使阀4和阀3换向,缸A活塞杆缩回。阀12动作,使阀6切换,缸B缩回,被计量物再次落入计量箱中。