1
液压与气压传动
1.12.6 习 题 8

习 题 8

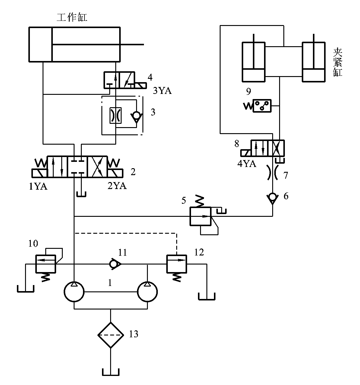
8-1 图8-11所示为专用铣床液压系统,要求机床工作台一次可安装两个工件,并能同时加工。工件的上料、卸料由手工完成,工件的夹紧及工作台进给运动由液压系统完成。机床的工作循环为“手工上料→工件自动夹紧→工作台快进→铣削进给→工作台快退→夹具松开→手工卸料”。分析系统回答下列问题:

(1)填写电磁铁动作顺序表;

(2)系统由哪些基本回路组成;

(3)哪些工况由双泵供油,哪些工况由单泵供油;

(4)说明元件6、7在系统中的作用。

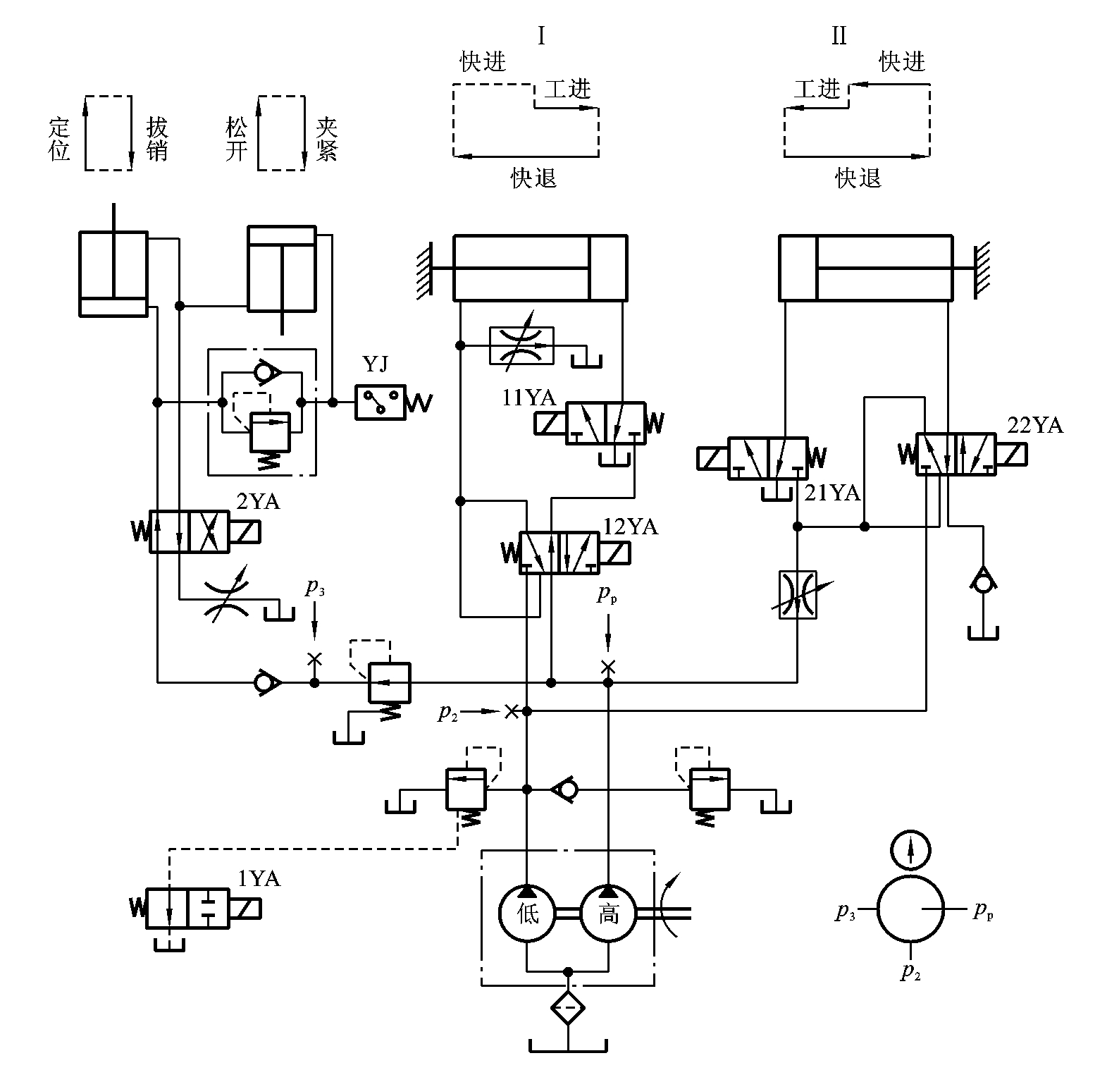
8-2 试根据图8-12的液压系统图和动作循环表中的提示将动作循环表表8-5填写完整,并讨论系统的特点。

img532

图8-11 题8-1图

1—双联叶片泵;2、4、8—换向阀;3—调速阀;5—减压阀;

6、11—单向阀;7—节流阀;9—压力继电器;10—溢流阀;

12—外控顺序阀;13—过滤器;14—压力表开关

表8-5 图8-12的液压系统图的动作循环表

img533

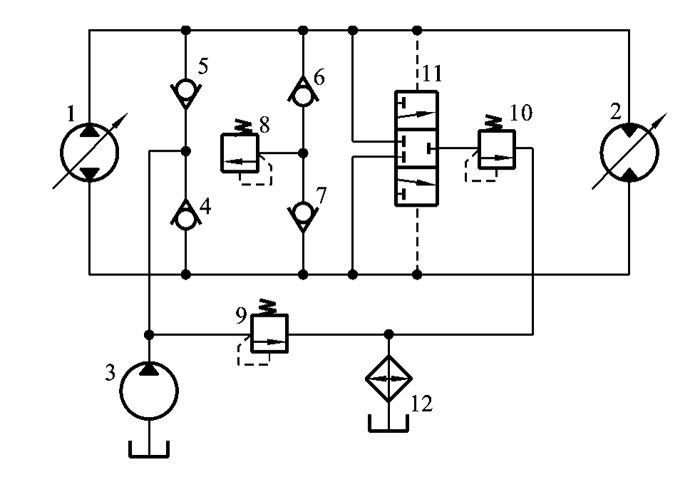
8-3 图8-13所示为液压绞车闭式液压系统,试分析:

(1)辅助泵3的作用和选用原则;

(2)单向阀4、5、6、7的作用;

(3)梭阀11的作用;

(4)压力阀8、9、10的作用及其调定压力之间的关系。

img534

图8-12 题8-2图

img535

图8-13 题8-3图

液压传动系统是机械设备的一种动力传动装置,因此,它的设计是整机设计的一部分,必须与主机设计联系在一起同时进行。通常,是在分析主机的工作循环、性能要求、动作特点等基础上,经过认真分析比较,在确定全部或局部采用液压传动方案之后,才会提出液压传动系统的设计任务。液压系统的设计必须从实际出发,注重调查研究,吸收国内外先进技术,采用现代设计思想,在满足工作性能要求、工作可靠的前提下,力求使系统结构简单、成本低、效率高、操作方便及使用寿命长。

液压系统的设计步骤具体如下。

(1)明确液压系统的设计要求。

(2)分析系统工况,确定液压系统的主要参数。

(3)拟定液压系统原理图。

(4)液压元件的计算与选择。

(5)对液压系统主要性能进行验算。

(6)绘制工作图,编制技术文件。

液压系统设计是一种经验设计。因此,以上设计步骤只说明一般设计的过程,这些设计步骤互相影响、互相渗透。在设计实践中,各步骤往往交错进行,有时需多次反复操作才能完成最终的设计。