8.3 注塑机液压系统
8.3.1 注塑机液压系统概述
注塑机是塑料注射成型机的简称,是热塑性塑料制品的成型加工设备。它将颗粒塑料加热熔化后,高压快速注入模腔,经一定时间的保压、冷却后成型就能制成相应的塑料制品。由于注塑机具有复杂制品一次成型的能力,因此在塑料机械中,它的应用非常广。
注射机是一种通用设备,通过它与不同专用注射模具配套使用,能够生产出多种类型的塑料制品。注射机主要由机架、动静模板、合模保压部件、预塑部件、注射部件、液压系统、电气控制系统等组成。注射机的动模板和静模板用来成对安装不同类型的专用注射模具。合模保压部件有两种结构形式:一种是用液压缸直接推动动模板工作;另一种是用液压缸推动机械机构,通过机械机构再驱动动模板工作(机液联合式)。注射机的结构原理图如图8-6所示。注塑机在整个工作过程中运动复杂、动作多变、系统压力变化大。
注射机的工作循环过程一般如下:

以上动作分别由合模液压缸、注射座移动缸、预塑液压马达、注射缸、顶出缸完成。
注塑机液压系统要求有足够的合模力、可调节的合模开模速度、可调节的注射压力和注射速度及可调的保压压力,系统还应设置安全联锁装置。

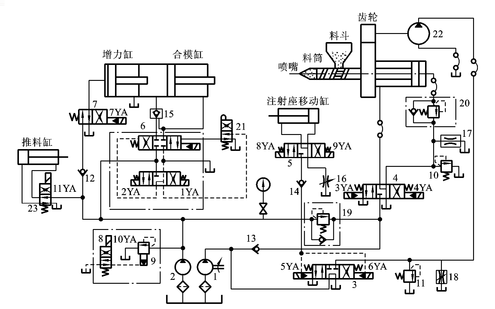
图8-6 注射机的结构原理图
1—合模液压缸;2—后固定模板;3—曲轴连杆机构;4—拉杆;5—顶出缸;
6—动模板;7—安全门;8—前固定模板;9—注射螺杆;10—注射座移动缸;
11—机筒;12—料斗;13—注射缸;14—预塑液压马达
8.3.2 注塑机液压系统工作原理
图8-7所示为250g注射机液压系统原理图。该机每次最大注射量为250g,属于中小型注射机。该注射机各执行元件的动作循环主要依靠行程开关切换电磁换向阀来实现。电磁铁动作顺序如表8-3所示。
为保证生产安全,注射机设置了安全门,并在安全门下装设一个行程阀21加以控制,只有在安全门关闭、行程阀21上位接入系统的情况下,系统才能进行合模运动。系统工作过

图8-7 250g注射机液压系统原理图
1—大流量液压泵;2—小流量液压泵;3、4、6、7—电液换向阀;5、8、23—电磁换向阀;
9、10、11—溢流阀;12、13、14—单向阀;15—液控单向阀;16—节流阀;
17、18—调速阀;19、20—单向顺序阀;21—行程阀;22—液压马达
表8-3 250g注射机液压系统原理图电磁铁动作顺序表

注:“+”表示电磁得电,“-”表示电磁失电。
程如下。
1.合模
合模是动模板向定模板靠拢并最终合拢的过程。动模板由合模液压缸或机液组合机构驱动,合模速度一般按慢—快—慢的顺序进行,具体如下。
(1)动模板慢速合模运动 当按下合模按钮,电磁铁1YA、10YA得电,电液换向阀6右位接入系统,电磁换向阀8上位接入系统。低压大流量液压泵1通过电液换向阀3的M型中位机能卸荷,高压小流量液压泵2输出的压力油经电液换向阀6、液控单向阀15进入合模缸左腔,右腔油液经电液换向阀6回油箱,合模缸推动动模板开始慢速向右运动。这时油路的流动情况具体如下。
进油路:小流量液压泵2→电液换向阀6(右位)→液控单向阀15→合模缸(左腔)。
回油路:合模缸(右腔)→电液换向阀6(右位)→油箱。
(2)动模板快速合模运动 当慢速合模转为快速合模时,动模板上的行程挡块压下行程开关,使电磁铁5YA得电,电液换向阀3左位接入系统,大流量泵1不再卸荷,其压力油经单向阀13、单向顺序阀19与小流量液压泵2的压力油汇合,双泵共同向合模缸供油,实现动模板快速合模运动。这时油路的流动情况具体如下。
进油路:[(大流量液压泵1→单向阀13→单向顺序阀19)+(小流量液压泵2)]→电液换向阀6(右位)→液控单向阀15→合模缸左腔。
回油路:合模缸右腔→电液换向阀6(右位)→油箱。
(3)合模前动模板的慢速运动 当动模快速靠近静模板时,另一行程挡块将压下其对应的行程开关,使5YA失电、电液换向阀3回到中位,大流量泵1卸荷,油路又恢复到以前状况,使快速合模运动又转为慢速合模运动,直至将模具完全合拢。
2.增压锁模
当动模板合拢到位后又压下一行程开关,使电磁铁7YA得电、5YA失电,大流量液压泵1卸荷、小流量液压泵2工作,电液换向阀7右位接入系统,增力缸开始工作,将其活塞输出的推力传给合模缸的活塞以增加其输出推力。此时,溢流阀9开始溢流,调定泵2输出的最高压力,该压力也是最大合模力下对应的系统最高工作压力。因此,系统的锁模力由溢流阀9调定,动模板的锁紧由单向阀12保证。这时油路的流动情况具体如下。
进油路:小流量液压泵2→单向阀12→电磁换向阀7(右位)→增压缸(左腔)。
小流量液压泵2→电液换向阀6(右位)→液控单向阀15→合模缸(左腔)。
回油路:增压缸右腔→油箱。
合模缸右腔→电液换向阀6(右位)→油箱。
3.注射座整体快进
注射座的整体运动由注射座移动液压缸驱动。当电磁铁9YA得电时,电磁换向阀5右位接入系统,小流量液压泵2的压力油经单向阀14、电磁换向阀5进入注射座移动缸右腔,左腔油液经节流阀16回油箱。此时注射座整体向左移动,使注射嘴与模具浇口接触。注射座的保压顶紧由单向阀14实现。这时油路的流动情况具体如下。
进油路:小流量液压泵2→单向阀14→注射座移动缸(右腔)。
回油路:注射座移动缸(左腔)→电磁换向阀5(右位)→节流阀16→油箱。
4.注射
当注射座到达预定位置后,压下行程开关,使电磁铁4YA、5YA得电,电液换向阀4右位接入系统,电液换向阀3左位接入系统。大流量液压泵1的压力油经单向阀13,与经单向顺序阀19而来的小流量液压泵2的压力油汇合,一起经电液换向阀4、单向顺序阀20进入注射缸右腔,左腔油液经电液换向阀4回油箱。注射缸活塞带动注射螺杆将料筒前端已经预塑好的熔料经注射嘴快速注入模腔。注射缸的注射速度由旁路节流调速的调速阀17调节。单向顺序阀20在预塑时能够产生一定背压,确保螺杆有一定的推力。溢流阀10起调定螺杆注射压力作用。这时油路的流动情况具体如下。
进油路:[(大流量液压泵1→单向阀13)+(小流量液压泵2→单向顺序阀19)]→电液换向阀4(左位)→单向顺序阀20→注射缸(右腔)。
回油路:注射缸(左腔)→电液电磁阀4(左位)→油箱。
5.注射保压
当注射缸对模腔内的熔料实行保压并补塑时,注射液压缸活塞工作位移量较小,只需少量油液即可。所以,电磁铁5YA失电,电液换向阀3处于中位,使大流量液压泵1卸荷,小流量液压泵2单独供油,以实现保压,多余的油液经溢流阀9回油箱。
6.减压(放气)、再增压
先让电磁铁1YA、7YA失电,电磁铁2YA得电;后让电磁铁1YA、7YA得电,2YA失电,使动模板略松一下后,再继续压紧,尽量排放模腔中的气体,以保证制品质量。
7.预塑
保压完毕,从料斗加入的塑料原料被裹在机筒外壳上的电加热器加热,并随着螺杆的旋转将加热熔化好的熔塑带至料筒前端,并在螺杆头部逐渐建立起一定压力。当此压力足以克服注射液压缸活塞退回的背压阻力时,螺杆逐步开始后退,并不断将预塑好的塑料送至机筒前端。当螺杆后退到预定位置,即螺杆头部熔料达到所需注射量时,螺杆停止后退和转动,为下一次向模腔注射熔料做好准备。与此同时,已经注射到模腔内的制品冷却成型过程完成。
预塑螺杆的转动由液压马达22通过一对减速齿轮驱动实现。这时,电磁铁6YA得电,电液换向阀3右位接入系统,大流量液压泵1的压力油经电液换向阀3进入液压马达,液压马达回油直通油箱。马达转速由旁路调速阀18调节,溢流阀11为安全阀。螺杆后退时,电液换向阀4处于中位,注射缸右腔油液经单向顺序阀20和电液换向阀4回油箱,其背压力由单向顺序阀20调节。同时活塞后退时,注射缸左腔会形成真空,此时依靠电液换向阀4的Y型中位机能进行补油。此时系统油液流动情况具体如下。
液压马达回路的进油路:大流量液压泵1→单向顺序阀3右位→液压马达22进油口。
液压马达回路的回油路:液压马达22回油口→单向顺序阀3右位→油箱。
液压缸背压回路:注射缸右腔→单向顺序阀20→调速阀17→油箱。
8.注射座后退
当保压结束,电磁铁8YA得电,电磁换向阀5左位接入系统,小流量液压泵2的压力油经单向阀14、电磁换向阀5进入注射座移动液压缸左腔,右腔油液经电磁换向阀5、节流阀16回油箱,使注射座后退。大流量液压泵1经电液换向阀3卸荷。此时系统油液流动情况具体如下。
进油路:小流量液压泵2→单向阀14→电磁换向阀5(左位)→注射座移动缸左腔。
回油路:注射座移动缸右腔→电磁换向阀5(左位)→节流阀16→油箱。
9.开模
开模过程与合模过程相似,开模速度一般历经慢—快—慢的过程。
(1)慢速开模。电磁铁2YA得电,电液换向阀6左位接入系统,液压泵的压力油经电液换向阀6进入合模液压缸右腔,左腔的油经液控单向阀15、电液换向阀6回油箱。大流量液压泵1经电液换向阀3卸荷。
(2)快速开模。此时电磁铁2YA和5YA都得电,大流量液压泵1和小流量液压2汇流向合模液压缸右腔供油,开模速度提高。
10.顶出
模具开模完成后,压下一行程开关,使电磁铁11YA得电,从小流量液压泵2来的压力油,经过单向阀12,电磁换向阀23上位,进入推料缸的左腔,右腔回油经电磁换向阀23的上位回油箱。推料顶出缸通过顶杆将已经成型好的塑料制品从模腔中推出。
11.推料缸退回
推料完成后,电磁阀11YA失电,从小流量液压泵2来的压力油经电磁换向阀23下位进入推料缸油腔,左腔回油经过电磁换向阀23下位后回油箱。
12.系统卸荷
上述循环动作完成后,系统所有电磁铁都失电。大流量液压泵1经电液换向阀3卸荷,小流量液压泵2经先导式溢流阀8卸荷。到此,注射机一次完整的工作循环完成。
8.3.3 注塑机液压系统性能分析
(1)该系统在整个工作循环中,由于合模缸和注射缸等液压缸的流量变化较大,锁模和注射后系统有较长时间的保压,为合理利用能量,系统采用双泵供油方式。液压缸快速动作(低压大流量)时,采用双液压泵联合供油方式;液压缸慢速动作或保压时,采用高压小流量泵2供油、低压大流量泵1卸荷的供油方式。
(2)由于合模液压缸要求实现快、慢速开模、合模以及锁模动作,系统采用电液换向阀换向回路控制合模缸的运动方向,为保证足够的锁模力,系统设置了增力缸作用合模缸的方式,再通过机液复合机构完成合模和锁模,因此,合模缸结构较小、回路简单。
(3)由于注射液压缸运动速度较快,但运动平稳性要求不高,故系统采用调速阀旁路节流调速回路。由于预塑时要求注射缸有背压且背压力可调,所以,在注射缸的无杆腔出口处串联一个背压阀。
(4)由于预塑工艺要求注射座移动缸在不工作时应处于背压且浮动状态,系统采用Y型中位机能的电磁换向阀,单向顺序阀20产生可调背压,回油节流调速回路等措施,调节注射座移动缸的运动速度,以提高运动的平稳性。
(5)预塑时螺杆转速较高,对速度平稳性要求较低,系统采用调速阀旁路节流调速回路。
(6)由于注射机的注射压力很大(最大注射压力达153MPa),为确保操作安全,该机设置了安全门,在安全门下端装一个行程阀,串接在电液换向阀6的控制油路上,控制合模缸的动作。只有当操作者离开模具,将安全门关闭时压下行程阀后,电液换向阀才有控制油进入,合模缸才能实现合模运动,以确保操作者的人身安全。
(7)由于注射机的执行元件较多,其循环动作主要由行程开关控制,按预定顺序完成。这种控制方式机动灵活,且系统较简单。
(8)系统工作时,各种执行装置的协同运动较多、工作压力的要求较多、变化较大,分别通过溢流阀9,溢流阀10、11,再加上单向顺序阀19、20的联合作用,实现系统中不同位置、不同运动状态的不同压力控制。