8.2 3150kN通用压力机液压系统
8.2.1 3150kN通用压力机液压系统概述
压力机是一种能完成锻压、冲压、冷挤、校直、折边、弯曲、成形打包等工艺的压力加工机械,它可用于加工金属、塑料、木材、皮革、橡胶等各种材料。压力机具有压力和速度调节范围大、可在任意位置输出全部功率和保持所需的压力等优点,在许多工业部门得到了广泛的应用。压力机的类型很多,其中以四柱式液压机最为典型,通常由横梁、导柱、工作台、滑块和顶出机构等部件组成,其结构原理图如图8-3所示。这种液压机在它的四个立柱之间安置着上、下两个液压缸,上液压缸驱动上滑块,实现“快速下行→慢速加压→保压延时→快速返回→原位停止”的动作循环;下液压缸驱动下滑块,实现“向上顶出→向下退回→原位停止”或“浮动压边下行→停止→顶出”的动作循环,如图8-4所示。液压机液压系统以压力控制为主,系统具有压力高、流量大、功率大的特点。

图8-3 四柱液压机结构原理图
1—床身;2—工作平台;3—导柱;4—上滑块;
5—上缸;6—上滑块模具;7—下滑块模具

图8-4 四柱液压机工作循环
8.2.2 3150kN通用压力机液压系统工作原理
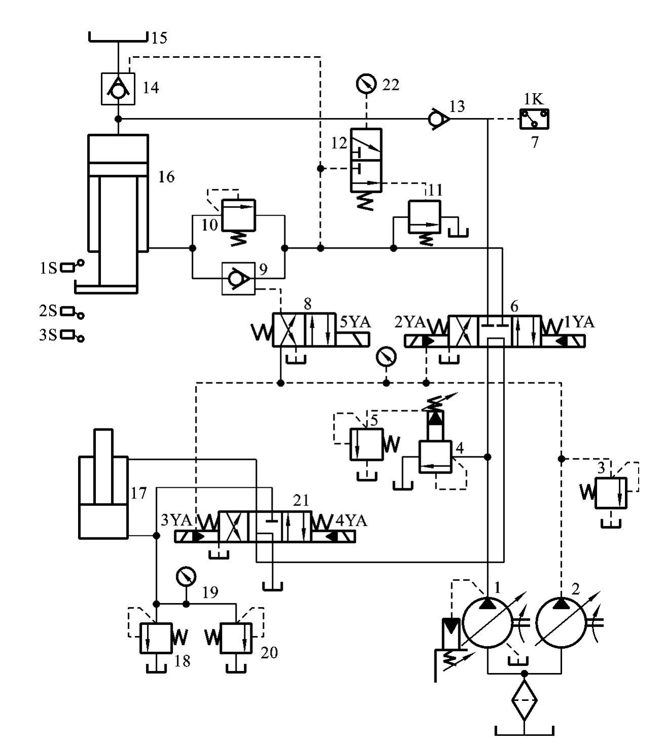
图8-5所示为YB32-200型液压机的液压系统图,表8-2所示为该型号液压机的液压系统电磁铁动作顺序表。该液压机工作的特点是上缸竖直放置,当上滑块组件没有接触到工件时,系统为空载高速运动;当上滑块接触到工件后,系统压力急剧升高,且上缸的运动速度迅速降低,直至为零,进行保压。
1.液压机上滑块的工作过程
1)启动
按下启动按钮,主泵1和辅助泵2同时启动,此时系统中所有电磁阀的电磁铁均处于失电状态,主泵1输出的油经电液换向阀6的中位及电液换向阀21的中位流回油箱(处于卸荷状态),辅助泵2输出的油液经溢流阀3流回油箱,系统实现空载启动。
2)快速下行
泵启动后,按下快速下行按钮,电磁铁1YA、5YA得电,电液换向阀6右位接入系统,控制油液经电磁换向阀8右位使液控单向阀9打开,上缸带动上滑块实现空载快速运动。这时油路的流动情况具体如下。
进油路:主泵1→电液换向阀6(右位)→单向阀13→上缸16(上腔)。
回油路:上缸16(下腔)→液控单向阀9→电液换向阀6(右位)→电液换向阀21(中位)→油箱。
由于上缸竖直安放,上缸滑块在自重作用下快速下降,此时主泵1虽处于最大流量状态,但仍不能满足上缸快速下降的流量需要,因而在上缸上腔会形成负压,上部油箱15的油液在一定的外部压力作用下,经液控单向阀14(充液阀)进入上缸上腔,实现对上缸上腔的补油。

图8-5 YB32-200型液压机的液压系统图
1—主泵;2—辅助泵;3、4、18—溢流阀;5—远程调压阀;6、21—电液换向阀;7—压力继电器;
8—电磁换向阀;9—液控单向阀;10、20—背压阀;11—外控顺序阀;12—液控滑阀;13—单向阀;
14—充液阀;15—油箱;16—上缸;17—下缸;19—节流器;22—压力表
表8-2 YB32-200型液压机的液压系统电磁铁动作顺序表

3)慢速下行接近工件并加压
当上滑块降至一定位置时(事先调好),按下电气行程开关2S后,电磁铁5YA失电,电磁换向阀8左位接入系统,使液控单向阀9关闭,上缸下腔油液经背压阀10、电液换向阀6右位、电液换向阀21中位回油箱。此时,上缸上腔压力升高,充液阀14关闭。上缸滑块在主泵1的压力油作用下慢速接近要压制成形的工件。当上缸滑块接触工件后,由于负载急剧增加,使上腔压力进一步升高,主泵1的输出流量自动减小。这时油路的流动情况具体如下。
进油路:主泵1→电液换向阀6(右位)→单向阀13→上缸16(上腔)。
回油路:上缸16(下腔)→背压阀10→电液换向阀6(右位)→电液换向阀21(中位)→油箱。
4)保压
当上缸上腔压力达到预定值时,压力继电器7发出信号,使电磁铁1YA失电,电液换向阀6回中位,上缸的上、下腔封闭,由于充液阀14和单向阀13具有良好的密封性能,使上缸上腔实现保压,其保压时间由压力继电器7控制的时间继电器决定。在上腔保压期间,油泵卸荷,油路的流动情况具体如下。
主泵1→电液换向阀6(中位)→电液换向阀21(中位)→油箱。
5)泄压、上缸回程
保压过程结束,时间继电器发出信号,电磁铁2YA得电,电液换向阀6左位接入系统。由于上缸上腔压力很高,液控滑阀12上位接入系统,压力油经电液换向阀6左位、液控滑阀12上位使外控顺序阀11开启,此时主泵1输出油液经外控顺序阀11流回油箱。主泵1在低压下工作,由于充液阀14的阀芯为复合式结构,具有先卸荷再开启的功能,所以充液阀14在主泵1较低压力作用下,只能打开其阀芯上的卸荷针阀,使上缸上腔的很小一部分油液经充液阀14流回油箱15,上腔压力逐渐降低。当该压力降到一定值后,液控滑阀12下位接入系统,外控顺序阀11关闭,主泵1供油压力升高,使充液阀14完全打开,这时油路的流动情况具体如下。
进油路:主泵1→电液换向阀6(左位)→液控单向阀9→上缸16(下腔)。
回油路:上缸16(上腔)→充液阀14→油箱15。
6)原位停止
当上缸滑块上升至行程挡块压下电气行程开关1S时,电磁铁2YA失电,电液换向阀6中位接入系统,液控单向阀9将主缸下腔封闭,上缸在起点原位停止不动,油泵卸荷,油路的流动情况具体如下。
主泵1→电液换向阀6(中位)→电液换向阀21(中位)→油箱。
2.液压机下滑块的工作过程
1)向上顶出
工件压制完毕后,按下顶出按钮,使电磁铁3YA得电,电液换向阀21左位接入系统。这时油路的流动情况具体如下。
进油路:主泵1→电液换向阀6(中位)→电液换向阀21(左位)→下缸17(下腔)。
回油路:下缸17(上腔)→电液换向阀21(左位)→油箱。
2)向下退回
下缸17的活塞上升,顶出压好的工件后,按下退回按钮。这时电磁铁3YA失电,4YA得电,电液换向阀21右位接入系统,下缸的活塞下行,使下滑块退回到原位。这时油路的流动情况具体如下。
进油路:主泵1→电液换向阀6(中位)→电液换向阀21(右位)→下缸17(上腔)。
回油路:下缸17(下腔)→电液换向阀21(右位)→油箱。
3)原位停止
下缸到达下终点后,使所有的电磁铁都断电,各电磁阀均处于原位,泵低压卸荷。
4)浮动压边
有些模具工作时需要对工件进行压紧拉伸。当在压力机上用模具作薄板拉伸压边时,要求下滑块上升到一定位置实现上下模具的合模,使合模后的模具既保持一定的压力将工件夹紧,又能使模具随上滑块组件的下压而下降(浮动压边)。这时,电液换向阀21处于中位,由于上缸的压紧力远远大于下缸往上的上顶力,上缸滑块组件下压时下缸活塞被迫随之下行,下缸下腔油液经节流器19和背压阀20流回油箱,使下缸下腔保持所需的向上的压边压力。调节背压阀20的开启压力大小,即可起到改变浮动压边压力大小的作用。下缸上腔则经电液换向阀21中位从油箱补油。溢流阀18作为下缸下腔的安全阀,只有在下缸下腔压力过载时才起作用。
8.2.3 3150kN通用压力机液压系统性能分析
综上所述,该机液压系统主要由压力控制回路、换向回路、快慢速换接回路和平衡锁紧回路等组成。其主要性能特点如下。
(1)系统采用高压大流量恒功率(压力补偿)柱塞变量泵供油,通过电液换向阀6、21的中位机能使主泵1空载启动,在上、下液压缸原位停止时主泵1卸荷,利用系统工作过程中压力的变化来自动调节主泵1的输出流量与上缸的运动状态相适应,这样既符合液压机的工艺要求,又节省能量。
(2)系统利用上滑块的自重实现上液压缸快速下行,并用充液阀14补油,使快速运动回路结构简单、补油充分,且使用的元件少。
(3)系统采用带缓冲装置的充液阀14、液控滑阀12和外控顺序阀11组成的泄压回路,其结构简单,减小了上缸由保压转换为快速回程时的液压冲击,使液压缸运动平稳。
(4)系统采用单向阀13、充液阀14来保压,并使系统卸荷的保压回路在上缸上腔实现保压的同时实现系统卸荷,因此系统节能效果好。
(5)系统采用液控单向阀9和内控顺序阀组成的平衡锁紧回路,使上缸滑块在任何位置都能够停止,且能够长时间保持在锁定的位置上。