8.1 组合机床动力滑台液压系统
8.1.1 组合机床动力滑台液压系统概述
组合机床是一种由通用部件和部分专用部件组合而成的高效、工序集中的专用机床,具有加工能力强、自动化程度高、经济性好等优点。动力滑台是组合机床上实现进给运动的一种通用部件,配上动力头和主轴箱可以完成钻、扩、铰、镗、铣、攻丝等工序,能加工孔和端面,广泛应用于大批量生产的流水线。卧式组合机床的结构如图8-1所示。

图8-1 卧式组合机床的结构
1—床身;2—动力滑台;3—动力头;4—主轴箱;
5—刀具;6—工件;7—夹具;8—工作台;9—底座
8.1.2 YT4543型动力滑台液压系统工作原理
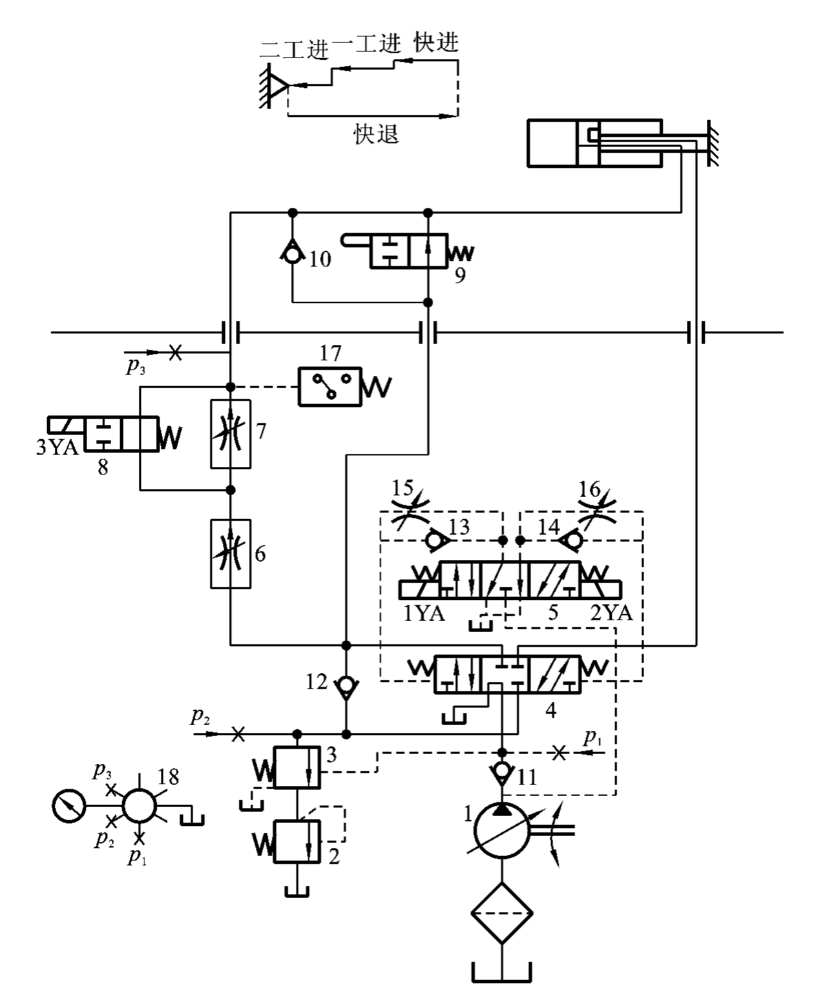
图8-2所示为YT4543型动力滑台的液压系统图。该滑台由液压缸驱动,系统用限压式变量液压泵供油,三位五通电液换向阀换向,用液压缸差动连接实现快进,用调速阀调节实现工进,由两个调速阀串联及电磁铁来控制实现一工进和二工进的转换,用死挡铁保证进给的位置精度。可见,系统能够实现快进→一工进→二工进→死挡铁停留→快退→原位停止。表8-1为该滑台的动作循环表(表中“+”表示电磁铁得电)。
表8-1 YT4543型动力滑台液压系统动作循环表

该滑台的具体工作情况如下。
1.快进
人工按下自动循环启动按钮,使电磁铁1YA得电,电液换向阀中的电磁先导阀5左位接入系统,在控制油路驱动下,液动换向阀4左位接入系统,系统开始实现快进。由于快进时滑台上无工作负载,液压系统只需克服滑台上负载的惯性力和导轨的摩擦力即可,泵的出口压力很低,使限压式变量液压泵1处于最大偏心距状态,输出最大流量,外控式顺序阀3处于关闭状态,通过单向阀12的单向导通和行程阀9右位接入系统,使液压缸处于差动连接状态,实现快进。这时油路的流动情况具体如下。

图8-2 YT4543型动力滑台的液压系统图
1—限压式变量液压泵;2—背压阀;3—外控式顺序阀;4—液动换向阀(主阀);5—电磁先导阀;
6、7—调速阀;8—电磁阀;9—行程阀;10、11、12、13、14—单向阀;15、16—节流阀;
17—压力继电器;18—压力表开关;p1、p2、p3—压力表接点
1)控制油路
进油路:限压式变量液压泵1→电磁先导阀5(左位)→单向阀13→主阀4(左边)。
回油路:主阀4(右边)→节流阀16→电磁先导阀5(左位)→油箱。
2)主油路
进油路:限压式变量液压泵1→单向阀11→主阀4(左位)→行程阀9常位→液压缸左腔。
回油路:液压缸右腔→主阀4(左位)→单向阀12→行程阀9常位→液压缸左腔。
2.一工进
当滑台快进到预定位置时,滑台上的行程挡块压下行程阀9,使行程阀左位接入系统,单向阀12与行程阀9之间的油路被切断,单向阀10反向截止,3YA又处于失电状态,压力油只能经过调速阀6、电磁阀8的右位后进入液压缸左腔,由于调速阀6接入系统,造成系统压力升高,系统进入容积节流调速工作方式,使系统开始第一次工进。这时,其余液压元件所处状态不变,但外控式顺序阀3被打开,由于压力的反馈作用,使限压式变量液压泵1输出流量与调速阀6的流量自动匹配。这时油路的流动情况具体如下。
进油路:限压式变量液压泵1→单向阀11→液动换向阀4(左位)→调速阀6→电磁阀8(右位)→液压缸左腔。
回油路:液压缸右腔→液动换向阀4(左位)→外控式顺序阀3→背压阀2→油箱。
3.二工进
当滑台第一次工作进给结束时,装在滑台上的另一个行程挡块压下一行程开关,使电磁铁3YA得电,电磁阀8左位接入系统,压力油经调速阀6、调速阀7后进入液压缸左腔,此时,系统仍然处于容积节流调速状态,第二次工进开始。由于调速阀7的开口比调速阀6的小,使系统工作压力进一步升高,限压式变量液压泵1的输出流量进一步减少,滑台的进给速度降低。这时油路的流动情况具体如下。
进油路:限压式变量液压泵1→单向阀11→液动换向阀4(左位)→调速阀6→调速阀7→液压缸左腔。
回油路:液压缸右腔→液动换向阀4(左位)→外控式顺序阀3→背压阀2→油箱。
4.进给终点停留
当滑台以二工进速度运动到终点时,碰上事先调整好的死挡块,使滑台不能继续前进,被迫停留。此时,油路状态保持不变,限压式变量液压泵1仍在继续运转,使系统压力不断升高,泵的输出流量不断减少,直到流量全部用来补偿泵的泄漏,此时系统就没有流量。由于流过调速阀6和调速阀7的流量为零,阀前后的压力差为零,从限压式变量液压泵1出口到液压缸之间的压力油路段变为静压状态,使整个压力油路上的油压力相等,即液压缸左腔的压力升高到泵出口的压力。由于液压缸左腔压力的升高,引起压力继电器17动作并发出信号给时间继电器(图8-2中未画出),经过时间继电器的延时处理,使滑台在死挡铁停留一定时间后开始下一个动作。
5.快退
当滑台停留一定时间后,时间继电器发出快退信号,使电磁铁1YA失电、2YA得电,电磁先导阀5右位接入系统,控制油路换向,使液动换向阀4右位接入系统,因而主油路换向。由于此时滑台没有外负载,系统压力下降,限压式变量液压泵1的流量又自动增至最大,有杆腔进油、无杆腔回油,使滑台实现快速退回。这时油路的流动情况具体如下。
1)控制油路
进油路:限压式变量液压泵1→电磁先导阀5(右位)→单向阀14→主阀4(右边)。
回油路:主阀4(左边)→节流阀15→电磁先导阀5(右位)→油箱。
2)主油路
进油路:限压式变量液压泵1→单向阀11→液动换向阀4(右位)→液压缸右腔。
回油路:液压缸左腔→单向阀10→液动换向阀4(右位)→油箱。
6.原位停止
当滑台快退到原位时,另一个行程挡块压下原位行程开关,使电磁铁1YA、2YA和3YA都失电,电磁先导阀5在对中弹簧作用下处于中位,液动换向阀4左右两边的控制油路都通油箱,因而液动换向阀4也在对中弹簧作用下回到中位,液压缸两腔封闭,滑台停止运动,限压式变量液压泵1卸荷。此时,油路的流动情况具体如下。
卸荷油路:限压式变量液压泵1→单向阀11→液动换向阀4(中位)→油箱。
8.1.3 YT4543型动力滑台液压系统特点
由以上分析可以看出,该液压系统主要由以下一些基本回路组成:由限压式变量液压泵、调速阀和背压阀组成的容积节流调速回路;液压缸差动连接的快速运动回路;电液换向阀的换向回路;由行程阀、电磁阀、顺序阀、两个调速阀等组成的快慢速换接回路;采用电液换向阀M型中位机能和单向阀的卸荷回路等。该液压系统的主要性能特点如下。
(1)采用了限压式变量液压泵和调速阀组成的容积节流调速回路,它能保证液压缸稳定地低速运动且有较好的速度刚性和较大的调速范围。回油路上的背压阀除了可防止空气渗入系统外,还可使滑台承受一定的负载。
(2)系统采用了限压式变量液压泵和液压缸差动连接来实现快进,可得到较大的快进速度,能量利用也比较合理。滑台工作间歇停止时,系统采用单向阀和M型中位机能换向阀串联使液压泵卸荷,既减少了能量损耗,又使控制油路保持一定的压力,保证下一工作循环的顺利启动。
(3)系统采用行程阀和外控顺序阀实现快进与工进的转换,不仅简化了油路,而且使动作可靠,换接位置精度较高。两次工进速度的换接采用布局简单、灵活的电磁阀,保证了换接精度,避免换接时滑台前冲,采用死挡块作限位装置,定位准确、可靠,重复精度高。
(4)系统采用换向时间可调的三位五通电液换向阀来切换主油路,使滑台的换向平稳,冲击和噪声小。同时,电液换向阀的五通结构使滑台进和退时分别从两条油路回油,这样滑台快退时系统就没有背压,减少了压力损失。
(5)系统回路中的三个单向阀10、11和12的用途完全不同。单向阀11使系统在卸荷情况下能够得到一定的控制压力,实现系统在卸荷状态下平稳换向。单向阀12实现快进时的差动连接,工进时的压力油与回油隔离。单向阀10实现快进与两次工进时的反向截止与快退时的正向导通,使滑台快退时的回油通过管路和液动换向阀4直接回油箱,以尽量减少系统快退时的能量损失。