1.7.4 抗衰落技术
1.7.4.1 电波传播
移动通信中基站和移动台之间是靠无线电波传递信息的,不同频段的无线电波,其传播方式和特点是不相同的。
1.无线电波传播方式
对工作在VHF和UHF频段的移动通信来说,电波传播的方式主要是空间波,即直射波、折射波、绕射波、散射波以及它们的合成波。
(1)直射波
电波传播过程中没有遇到任何的障碍物,直接到达接收端的电波,称为直射波。直射波更多出现于理想的电波传播环境中。
(2)反射波
电波在传播过程中遇到比自身的波长大得多的物体时,会在物体表面发生反射,形成反射波。反射常发生于地表、建筑物的墙壁表面等。
(3)绕射波
电波在传播过程中被尖利的边缘阻挡时,会由阻挡表面产生二次波,二次波能够散布于空间,甚至到达阻挡体的背面,那些到达阻挡体背面的电波就称为绕射波。由于地球表面的弯曲性和地表物体的密集性,绕射波在电波传播过程中起到了重要作用。
(4)散射波
电波在传播过程中遇到障碍物表面粗糙或者体积小但数目多时,会在其表面发生散射,形成散射波。散射波可能散布于许多方向,因而电波的能量也被分散于多个方向。
2.衰落
由于移动通信中,移动台接收的信号一般是直射波、折射波、绕射波、散射波的叠加,如图1.47所示,移动台处在运动之中,电波传播的条件也会随移动发生较大的变化,导致其接收信号强度也会起伏不定,最大可相差20dB甚至30dB,这种现象就是衰落。

图1.47 移动台接收的信号衰落示意图
当电波在传播路径上遇到起伏地形、建筑物、植被(高大的树林)等障碍物的阻挡时,会产生电磁场的阴影。移动台在运动中通过不同障碍物的阴影时,就构成接收天线处场强中值的变化,从而引起衰落,称为阴影衰落。由于这种衰落的变化速率较慢,又称为慢衰落。
慢衰落速率主要决定于传播环境,即移动台周围地形,包括山丘起伏、建筑物的分布与高度、街道走向、基站天线的位置与高度、移动台行进速度等,而与频率无关。
慢衰落的深度,即接收信号局部中值电平变化的幅度取决于信号频率与障碍物状况。频率较高的信号比频率较低的信号更容易穿透建筑物,而频率较低的信号比频率较高的信号更具有较强的绕射能力。
慢衰落的特性是与环境特征密切相关的,可用电场实测的方法找出其统计规律。一般具有对数正态分布的统计特性。
传播过程中会遇到各种建筑物、树木、植被以及起伏的地形,不但会产生电磁场的阴影,还会引起电波的反射、绕射、散射等,这样,到达移动台天线的信号不是单一路径来的,而是许多路径来的众多反射波的合成,这称为多径传播。由于电波通过各个路径的距离不同,因而各条波到达时间不同,相位也就不同。不同相位的多个信号在接收端叠加,有时同相叠加而增强,有时反相叠加而减弱。这样,接收信号的幅度将急剧变化,即产生了衰落。这种衰落是由于多径现象所引起的,称为多径衰落。多径衰落时接收信号强度随机变化较快,具有几秒钟或几分钟的短衰落周期,又称快衰落,具有莱斯分布或瑞利分布的统计特性。当发射机和接收机之间有视距路径时一般服从莱斯分布,无视距路径时一般服从瑞利分布。
对于数字移动通信系统来说,多径效应引起脉冲信号的时延扩展,扩展的时间Δ是最大传输时延和最小传输时延的差值。时延扩展将引起码间串扰(ISI),严重影响数字信号的传输质量。时延扩展随环境、地形和地物的状况而不同,一般与频率无关。
3.衰落信号的特征量
对衰落信号的研究通常采用统计分析法,即先测得各个不同时刻的实际信号电平,掌握衰落信号的瞬时分布图,然后对图中的瞬时分布曲线进行统计分析,得到描述信号特征的一些特征量。工程实用中,常常用一些特征量表示衰落信号的幅度特点。
(1)场强中值
具有50%概率的场强值称为场强中值,即场强值高于规定电平值的持续时间占统计时间的一半时,所规定的电平值为场强中值。接收机收到信号的场强中值等于接收机最低门限值时通信可通率为50%,即只有50%的时间能维持正常通信。所以,为了保证在绝大多数时间内正常通信,接收机收到信号的场强中值要远远大于接收机最低门限值。如图1.48所示。

图1.48 场强中值
(2)衰落率
衰落率用来描述衰落的频繁程度,即接收信号场强变化的快慢,单位时间内场强包络与给定电平值的交点数的一半,与工作频率、MS行进速度和行进方向等因素有关,测试结果表明,当移动台的行进方向朝着或背着电波传播方向时,衰落最快。

式中,V以km/h为单位,f以MHz为单位。系统设计时,音频通带或信令数据通带的低端应高于衰落率。
(3)衰落深度
衰落深度表示衰落的严重程度,用接收电平与场强中值电平之差表示,一般移动通信系统中,衰落深度可达20~30dB。
(4)衰落持续时间
衰落持续时间定义为场强低于某一给定电平值的持续时间,用于表示信息传输受影响的程度,也可用于判断信令误码的长度。当接收场强中值要低于接收机最低门限值时间较长时,将引起突发差错。
复杂、恶劣的传播条件是移动信道的特征,这是由在运动中进行无线通信这一方式本身所决定的。对于移动通信来说,恶劣的信道特性是不可回避的问题。要在这样的传播条件下保持可以接受的传输质量,就必须采用各种技术措施来抵消衰落的不利影响,这就是各种抗衰落技术,包括分集、扩频、跳频、均衡等。另外,信号传输方式,如调制方式、交织和纠错编码,对信道中的衰落也要有一定的适应能力。
1.7.4.2 分集技术
分集技术(Diversity Techniques)是一种利用多径信号来改善系统性能的技术。其理论基础是认为不同支路的信号所受的干扰具有分散性,即各支路信号所受的干扰情况不同,因而,有可能从这些支路信号中挑选出受干扰最轻的信号或综合出高信噪比的信号来。
其基本思想是利用移动通信的多径传播特性,在接收端通过某种合并技术将多条符合要求的支路信号合并且输出,从而大大降低多径衰落的影响,改善传输的可靠性。
分集接收包含有两重含义:一是分散接收,使接收端能得到多个携带同一信息的、统计独立的衰落信号;二是集中处理,即接收端把收到的多个统计独立的衰落信号进行适当地合并,从而降低衰落地影响,改善系统性能。
1.分集的分类
从大范围来讲,分集技术可分为隐分集和显分集两种。显分集指的是构成明显分集信号的传输方式,多指利用多副天线接收信号的分集方式。隐分集是指分集作用隐含在传输信号中,在接收端利用信号处理技术实现分集效果,如交织编码技术、跳频技术、扩频技术等。人们经常提到的分集技术大多指的是显分集。
按照主要目的不同,显分集又可分为宏(Macroscopic)分集和微(Microscopic)分集两种。宏分集是以克服长期衰落(即慢衰落)为目的的,一般只应用于蜂窝通信系统中,亦称多基站分集。其做法是把多个基站设置在不同的地理位置上和在不同方向上,同时和小区内的一个移动台进行通信。显然,只要在各个方向上的信号传播不是同时出现严重慢衰落(基站天线的架设可以防止这种情况发生),这种方法就能保持通信不会中断。
微分集是以减小短期衰落(即快衰落)为目的的,在各种无线通信系统中都会使用。按照路径的选择方法不同,微分集又可分为空间分集、频率分集、时间分集、极化分集和角度分集等多种。
(1)空间分集
在移动通信中,空间略有变动就可能出现较大的场强变化,空间分集就是利用场强随空间的随机变化而实现的。空间距离越大,多径传播的差异就越大,所接收场强的相关性就越小。
具体来讲,空间分集是在发射端采用一副发射天线,接收端采用多副接收天线。只要接收端天线之间的间隔d足够大,就能保证各接收天线输出信号衰落特性的相互独立性。经过测试和统计,CCIR建议为了获得满意的分集效果,接收天线之间的间距应大于0.6个波长,即d>0.6λ,并且最好选在λ/4的奇数倍附近。当然,在实际环境中,接收天线之间的间距要视地形、地物等具体情况而定。空间分集的原理如图1.49所示。

图1.49 频率分集示意图
天线间隔,可以是垂直间隔也可以是水平间隔。但垂直间隔的分集性能太差,为获得相同的相关系数,基站两分集天线之间垂直距离应大于水平距离,一般不主张用这种方式。
对于空间分集而言,分集的支路数m越大,分集效果越好。但当m较大(如m>3)时,分集的复杂度增加,分集增益的增加随着m增大而变得缓慢。
空间分集是移动通信系统中最常用的分集技术。
(2)频率分集
频率分集就是在发射端将要传输的信息分别以不同的载频发射出去,如图1.50所示。只要载频之间的间隔足够大(大于相干带宽),那么在接收端就可以得到衰落特性互不相关的信号,从而减小信号的衰落,提高通信质量。相干带宽指的是频宽度,在此带宽内,两个信号的传输系数的统计特性是强相关的,但当两个频率之间的间隔超过相干带宽时就不相关了。相干带宽Bc可用Bc=1/(2πΔ)估计。式中,Δ为多径时延扩展的脉冲展宽时间。

图1.50 频率分集示意图
频率分集的优点是与空间分集相比,减少了天线的数目。但缺点是在发射端需要多部发射机,设备复杂,更致命的是,要占用更多的频谱资源,所以一般是不以显分集的方式采用的。
(3)时间分集
时间分集是将给定的信号在时间上相隔一定的间隔ΔT重复发送(m次),只要这些时间间隔大于信道的相干时间,就能保证信号衰落的不相关性,从而在接收端得到多条独立的分集支路,接收机将各支路携带的同一信号相位对齐然后合并。时间分集的原理如图1.51所示。

图1.51 时间分集示意图
时间分集有利于克服移动通信中由多普勒效应引起的信号衰落现象。由于该衰落速率与移动台的运动速度及工作波长有关,因此为了保证重复发送的信号具有相互独立性,必须要使信号的重发时间间隔ΔT满足如下关系:

式中,fm为衰落速率,v为车速,λ为工作波长。可见,当移动台处于静止状态(即v=0)时,要求ΔT为无穷大,因而此时的时间分集基本上是没有用处的。RAKE接收是时间分集在移动通信系统中的典型应用。
(4)极化分集
极化分集的理论依据是两个在同一地点极化方向相互正交的天线发出的信号具有不相关的衰落特性。具体来讲,在发射端的同一地点分别装上垂直极化天线和水平极化天线,在接收端的同一位置也分别装上垂直极化天线和水平极化天线,就可得到两路衰落特性不相关的信号。极化分集实际上是空间分集的特殊情况——分集支路只有两路且相互正交。
极化分集的优点是结构比较紧凑,节省空间。其缺点是由于发射功率被分配到两副天线上,因而信号功率将有3dB的损失。目前可以把这种分集天线集成于一副天线内实现,这样对于一个扇区只需一副Tx(发射)天线和一副Rx(接收)天线即可;若采用双工器,则只需一副收发合一的天线,但对天线要求较高。
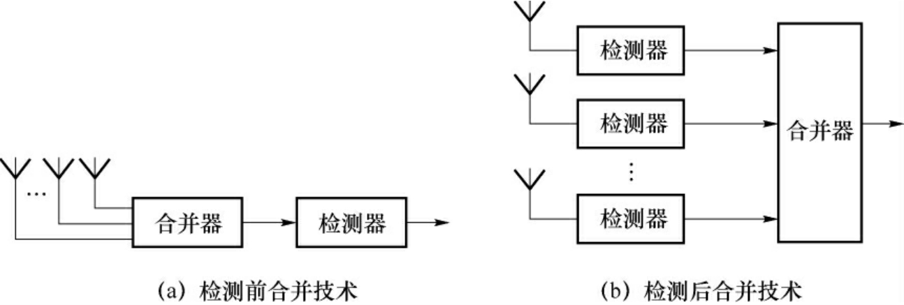
2.合并技术
接收端接收到m(m≥2)个分集信号后,如何利用这些信号以减小衰落的影响,这就是合并问题。在接收端取得M条相互独立的支路信号以后,可以通过合并技术得到分集增益。
根据在接收端使用合并技术的位置不同,可以分为检测前(Predetection)合并技术和检测后(Postdetection)合并技术,如图1.52所示。这两种技术都得到了广泛的应用。

图1.52 分集的合并
对于具体的合并技术来说,通常有三类:选择式合并(Selective Combining)、最大比合并(Maximum Ratio Combing)、等增益合并(Equal Gain Combining)。
(1)最佳选择式:从几个分散的信号中选择信噪比最好的一个作为接收信号。每增加一条分集支路,对选择式分集输出信噪比的贡献仅为总分集支路数的倒数倍。
(2)等增益相加式:把几个分散信号以相同的支路增益直接相加的结果作为接收信号。
(3)最大比值合并:控制各支路增益,使它们分别与本支路的信噪比成正比,即根据各支路的信噪比来设置增益值,然后再相加以获得接收信号。在具体实现时,需要实时测量出每个支路的信噪比,以便及时对增益系数进行调整。
合并方式性能比较图如图1.53所示。

图1.53 合并方式性能比较
可以看出,在这三种合并方式中,最大比值合并的性能最好,选择式合并的性能最差。当N(分集重数)较大时,等增益合并与最大比值合并后相差不多,仅差1dB左右。等增益合并实现比较简单,其设备也简单。
1.7.4.3 跳频技术
跳频是指载波频率在很宽频带范围内按某种图案(序列)进行跳变。
1.跳频的作用
数字移动通信中采用跳频技术抗多径、抗干扰和抗衰落。
(1)跳频抗多径
跳频抗多径的原理是:若发射的信号载波频率为ω0,当存在多径传播环境时,因多径延迟的不同,信号到达接收端的时间有先有后。若接收机在收到最先到达的信号之后立即将载波频率跳变到另一频率ω1上,则可避开由于多径延迟对接收信号的干扰。
为此,要求跳频信号驻留时间小于多径延迟时间差,换句话说,要求跳频的速率应足够快。比如,若多径延迟时间差为1μs,则要求跳频速率为106跳/s。目前,要实现跳速这样高的跳频通信系统在技术上尚存在困难。所以,目前在数字蜂窝移动通信中采用跳频技术的目的主要在于抗干扰和抗衰落。
(2)跳频抗同信道干扰
同信道干扰是蜂窝移动通信小区制蜂窝结构和频率复用模式的必然产物,因此,克服同信道干扰是蜂窝移动通信系统的关键问题之一。采用跳频图案的正交性组成正交跳频网,可以避免频率复用引起的同频干扰。
利用跳频技术构成准正交跳频网,也能使同频干扰离散化,亦即减少同频干扰的重合次数,从而减少同频干扰的影响。
(3)跳频抗衰落
跳频抗衰落的原理是:当跳频的频率间隔大于信道相关带宽时,可使各个跳频驻留时间内的信号相互独立。换句话说,在不同的载波频率上同时发生衰落的可能性很小。
2.跳频的分类
根据跳频时速率变化是否大于传输的符号速率,跳频分为快跳频和慢跳频。快跳频的跳频速率大于传输的符号速率,而慢跳频的跳频速率小于传输的符号速率。
对于快跳频系统,传输的符号速率小于跳频速率,即一位符号是在多个跳频载波上传输。这相当于对符号的频率分集。因为跳频是在时间频率域上进行的,所以每一位符号还是在不同时隙中传输的,这又相当于对符号的时间分集。因此,快跳频技术同时具有频率分集和时间分集。
对于慢跳频系统,传输的符号速率大于跳频速率,即在一跳驻留时间内传输多个符号。因此,慢跳频不能起到对符号的频率分集作用。但是,采用慢跳频可将深衰落的影响分散开来,从而减轻深衰落对传输的影响。为了更好地发挥跳频抗衰落的作用,可将慢跳频技术与交织编码技术相结合,构成具有时间分集和频率分集作用的隐分集。
跳频最初用于军事通信。目前的GSM无线接口中使用了慢速跳频。其特点是在每一个突发脉冲间隔改变一个信道的使用频率,但在传输一个完整的突发脉冲期间频率保持不变,其跳频约为217次/s,间隔为每个TDMA帧长4.615ms。
1.7.4.4 直接序列扩频技术
直接序列扩频(Direct Sequence Spread Spectrum),简称直扩(DS),就是用高速率的扩频序列在发射端扩展信号的频谱,而在接收端用相同的扩频码序列进行解扩,把展开的扩频信号还原成原来的信号。
直接序列扩频是直接用伪噪声序列对载波进行调制,要传送的数据信息需要经过信道编码后,与伪噪声序列进行模2和生成复合码去调制载波。接收机在收到发射信号后,首先通过伪码同步捕获电路来捕获发送来到伪码精确相位,并由此产生跟发送端的伪码相位完全一致的伪码相位,作为本地解扩信号,以便能够及时恢复出数据信息,完成整个直扩通信系统的信号接收。
直接序列扩频可以抗多径、抗干扰、抗衰落。
(1)直接序列扩频抗多径的原理是:当发送的直接序列扩频信号的码片(Chip)宽度TC小于或等于最小多径时延差时,接收端利用直扩信号的自相关特性进行相关解扩后,将有用信号检测出来,从而具有抗多径的能力。
若最小多径延迟时间差为1μs,则要求直扩信号的码片宽度TC小于或等于1μs,即要求码片速率RC大于或等于1M片/s。在窄带CDMA数字蜂窝移动通信系统的I-95中,采用的码片速率RC为1.23M片/s。因此,它可抗1μs的多径干扰。若利用直接序列扩频技术进行多径的分离与合并时,则可构成CDMA系统中的RAKE接收机,从而实现时间分集的作用。
(2)直接序列扩频抗干扰
直接序列扩频抗蜂窝系统内部和外部干扰的原理,也是利用直扩信号的自相关特性,经相关接收和窄带通滤波后,将有用信号检测出来,而那些窄带干扰和多址干扰都处理为背景噪声。其抗干扰的能力可用直接序列扩频处理增益来表征。
(3)直接序列扩频抗衰落
直接序列扩频抗衰落是指抗频率选择性衰落。当直扩信号的频谱扩展宽度远大于信道相关带宽时,其频谱成分同时发生衰落的可能性很小,接收端通过对直接扩频信号的相关处理,则起到频率分集的作用。换句话说,这种宽带扩频信号本身就具有频率分集的属性。
1.7.4.5 均衡
均衡是指对信道特性的均衡,即接收端的均衡器产生与信道相反的特性,对信道中幅度和延迟进行补偿,用来抵消信道的时变多径传播特性引起的码间干扰,如图1.54所示。换句话说,通过均衡器消除信道的频率和时间的选择性。

图1.54 信道均衡示意图
均衡有两个基本途径。第一个为频域均衡,它是利用可调滤波器的频率特性来弥补实际信道的幅频特性和群延时特性,使包括均衡器在内的整个系统的总传输函数满足无失真传输的条件,模拟通信多采用频域均衡。第二个为时域均衡,就是直接从时间性响应考虑,使包括均衡器在内的整个系统的冲激响应满足无码间串扰的条件,数字通信中多采用时域均衡。
由于移动通信信道是时变的,要求均衡器能够适应信道的变化自动进行均衡,也即自适应均衡。在数字传输系统中消除取样点的码间干扰是实现可靠判决的关键,时域均衡是利用接收信号本身在取样点的波形进行有针对性的补偿来达到消除取样点的码间干扰。时域均衡器接收到输入信号后,由相关检测电路检出前、后脉冲在某判决点上产生的误差,用误差信号去控制均衡器的加权控制电路,对产生码间干扰成分进行加权,生成与其相反的抵消分量,从而消除码间干扰。为了加快均衡器响应趋近码间干扰最小状态的时间,实际均衡器中往往引入训练序列,通过预先发送已知测试脉冲序列,使均衡器迅速达到适合信道当时状况的最佳状态,完成初始化均衡。
自适应均衡器的工作过程包含两个阶段,一是训练过程,二是跟踪过程。在训练过程中,发送端向接收机发射一组已知的固定长度训练序列,接收机根据训练序列设定滤波器的参数,使检测误码率最小。典型的训练序列是伪随机二进制信号或一个固定的波形信号序列,紧跟在训练序列后面的是用户消息码元序列。接收机的自适应均衡器采用递归算法估计信道特性,调整滤波器参数,补偿信道特性失真,训练序列的选择应满足接收机均衡器在最恶劣的信道条件下也能实现滤波器参数调整,所以,训练序列结束后,均衡器参数基本接近最佳值,以保证用户数据的接收,均衡器的训练过程成功了,称为均衡器的收敛。在接收用户消息数据时,均衡器还不断随信道特性的变化连续地改变均衡器参数。
衰落深度过大将严重影响均衡器性能。因此,实践中往往将分集技术与自适应均衡技术结合在一起使用。均衡是用于解决符号间干扰问题,适合于信号不可分离多径的条件下,且时延扩展远小于符号宽度的情况。