1
电子基础实训教程
1.2.4.3.2 4.3.2 触发二极管的检测

4.3.2 触发二极管的检测

1.用万用表检测好坏

将万用表拨至R×1k(或R×10k)挡,由于双向触发二极管的VBO值都在20V以上,而万用表内电池远小于此值,所以测得触发二极管的正、反向电阻都应是无穷大,否则PN结击穿。

2.用万用表和兆欧表测量双向触发二极管的转折电压

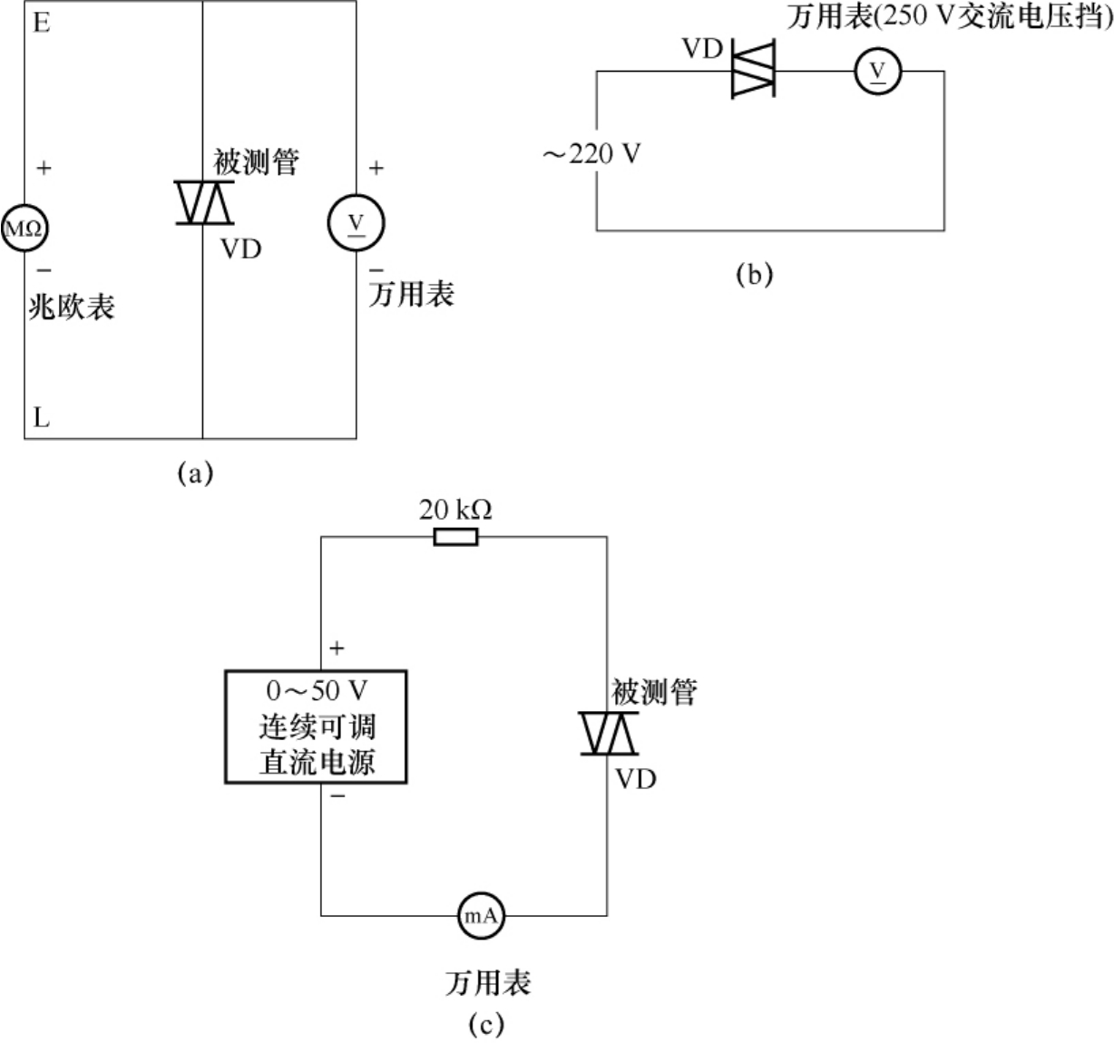
测量双向触发二极管的转折电压有如下3种方法,如图4-7所示。

img63

图4-7 触发二极管的转折电压测量方法

方法1.将兆欧表的正极(E)和负极(L)分别接双向触发二极管的两端,用兆欧表提供击穿电压,同时用万用表的直流电压挡测量出电压值,将双向触发二极管的两极对调后再测量一次。比较一下两次测量的电压值的偏差(一般为3~6V)。此偏差值越小,说明此二极管的性能越好。

方法2.先用万用表测出市电电压U,然后将被测双向触发二极管串入万用表的交流电压测量回路后,接入市电电压,读出电压值U1,再将双向触发二极管的两极对调连接并读出电压值U2

若U1与U2的电压值相同,但与U的电压值不同,则说明该双向触发二极管的导通性能对称性良好。若U1与U2的电压值相差较大,则说明该双向触发二极管的导通性能不对称。若U1、U2的电压值均与市电U相同,则说明该双向触发二极管内部已短路损坏。若U1、U2的电压值均为0V,则说明该双向触发二极管内部已开路损坏。

方法3.用0~50V连续可调直流电源,将电源的正极串接1只20kΩ的电阻器后与双向触发二极管的一端相接,将电源的负极串接万用表电流挡(将其置于1mA挡)后与双向触发二极管的另一端相接。逐渐增加电源电压,当电流表指针有较明显的摆动(几十微安以上)时,说明此双向触发二极管已导通,此时电源的电压值即是双向触发二极管的转折电压。