7.1 概述
7.1.1 伺服驱动系统概念
1.什么是伺服驱动系统
在自动控制系统中,把输出量能够以一定准确度随输入量的变化而变化的系统称为随动系统,亦称伺服系统。数控机床伺服系统是指以机床移动部件的位置和速度作为控制量的自动控制系统。
数控机床伺服驱动系统是CNC装置和机床的联系环节,作用在于接收来自数控装置的指令信号,驱动机床移动部件跟随指令信号运动,并保证动作的快速和准确。CNC装置发出的控制信息,通过伺服驱动系统,转换成坐标轴的运动,完成程序所规定的操作。伺服驱动系统是数控机床的重要组成部分。伺服驱动系统的作用归纳如下:
①伺服驱动系统能放大控制信号,具有输出功率的能力;
②伺服驱动系统根据CNC装置发出的控制信息对机床移动部件的位置和速度进行控制。
数控机床运动中,主轴运动和进给运动是机床的基本成形运动。主轴驱动控制一般只要满足主轴调速及正、反转即可,但当要求机床有螺纹加工、准停和恒线速加工等功能时,就对主轴提出了相应的位置控制要求。此时,主轴驱动控制系统可成为主轴伺服系统,只不过控制较为简单。本章主要讨论进给伺服系统。
2.数控机床对伺服驱动系统的要求
数控机床的性能在很大程度上取决伺服驱动系统的性能,对伺服驱动系统的主要要求如下:
(1)可逆运行 可逆运行要求能灵活地正反向运行。在加工过程中,机床工作台处于随机状态,根据加工轨迹的要求,随时都可能实现正向或反向运动。同时要求在方向变化时,不应有反向间隙和运动的损失。
(2)进给调速范围要宽 为适应不同的加工条件,例如加工用刀具、被加工材料及零件加工要求的不同,为保证在任何情况下都能得到最佳切削条件,就要求进给驱动必须具有足够宽的调速范围。
(3)位置精度要高 使用数控机床主要是为了解决:
①保证加工质量的稳定性、一致性,减少废品率。
②解决复杂曲面零件的加工问题。
③解决复杂零件的加工精度问题,缩短制造周期等。
为了满足这些要求,关键之一是保证数控机床的定位精度和加工精度。数控机床在加工时免除了操作者的人为误差,它是按预先的程序自动进行加工,不可能应付事先没有预料到的情况。就是说,数控机床不能像普通机床那样,可随时用手动操作来调整和补偿各种因素对加工精度的影响。因此,要求定位精度和轮廓切削精度能达到数控机床要求的指标。为此,在位置控制中要求有高的定位精度,如1μm甚至0.1μm。在速度控制中,要求具有很高的调速精度和很强的抗干扰能力,即要求工作稳定性要好。
(4)速度响应要快 为了保证轮廓切削形状精度和低的加工表面粗糙度,除了要求有较高的定位精度外,还要求有良好的快速响应特性,即要求跟踪指令信号的响应要快。一方面,要求过渡过程时间要短,一般在200ms以内,甚至小于几十毫秒;另一方面,要使过渡过程的前沿陡,亦即上升率要大。
(5)低速大转矩 根据数控机床的加工特点,大都是在低速进行重切削,即在低速时进给驱动要有大的转矩输出。这要求动力源尽量靠近机床的执行机构,使传动装置机械部分的结构简化,系统刚性增加,传动精度提高。
7.1.2 伺服系统的组成
图7-1-1所示为数控机床进给伺服系统的组成。它是一个双闭环伺服系统,内环是速度环,外环是位置环。速度环中用作速度反馈的检测装置为测速发电机、脉冲编码器等。速度控制单元是一个独立的单元部件,它由速度调节器、电流调节器及功率驱动放大器等部分组成。位置环是由CNC装置中的位置控制模块、速度控制单元、位置检测及反馈控制等部分组成。位置控制主要是对机床运动坐标进行控制,轴控制是要求最高的位置控制。

图7-1-1 伺服系统结构原理图
7.1.3 伺服系统的分类
数控进给伺服系统有多种分类方法。按驱动方式可分为液压伺服系统、气压伺服系统和电气伺服系统;按执行元件的类别,可分为直流电机伺服系统、交流电机伺服驱动系统和步进电机伺服系统;按有无检测元件和反馈环节,可分为开环伺服系统、闭环伺服系统和半闭环伺服系统;按输出被控制量的性质,可分为位置伺服系统、速度伺服系统。下面介绍开环伺服系统、闭环伺服系统和半闭环伺服系统的概念。
1.开环伺服系统
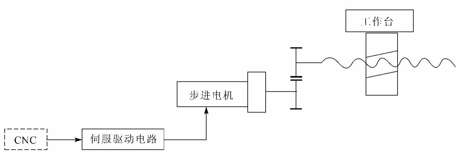
开环伺服系统是最简单的进给伺服系统,是无位置反馈的系统。如图7-1-2所示,这种系统的伺服驱动装置主要是步进电机、功率步进电机、电液脉冲电机等。由数控系统送出的指令脉冲,经驱动控制电路和功率放大后,使步进电机转动,通过齿轮副与滚珠丝杠螺母副驱动执行部件。由于步进电机的角位移量和角速度分别与指令脉冲的数量和频率成正比,而且旋转方向决定于脉冲电流的通电顺序。因此,只要控制指令脉冲数量、频率以及通电顺序,便可控制执行部件运动的位移量、速度和运动方向。系统的位移精度主要取决于步进电机的角位移精度、齿轮丝杠等传动元件的节距精度以及系统的摩擦阻尼特性。
开环伺服系统的结构简单,调试、维修方便,成本低廉,但精度差,一般用于经济型数控机床。

图7-1-2 开环伺服系统
2.闭环伺服系统
闭环伺服系统如图7-1-3所示。系统所用的伺服驱动装置主要是直流或交流伺服电机以及电液伺服阀——液压电机。与开环进给系统最主要的区别是:安装在执行部件或其他转动元件上的位置检测装置,将执行部件的实际位移转换成电脉冲,反馈到输入端并与输入位置指令信号进行比较,求得误差,依次构成闭环位置控制。
由于采用了位置检测反馈装置,所以闭环伺服系统的位移精度主要取决于检测装置的精度。闭环伺服系统的定位精度一般可达±0.01~±0.005mm。

图7-1-3 闭环伺服系统
3.半闭环伺服系统
半闭环伺服系统如图7-1-4所示。将检测元件安装在中间传动件上,间接测量执行部件位置的系统称为半闭环系统。闭环系统可以消除机械传动机构的全部误差,而半闭环系统只能补偿系统环路内部分元件的误差,因此,半闭环系统的精度比闭环系统的精度要低一些,但是它的结构与调试都比较简单。

图7-1-4 半闭环伺服系统
采用直流或交流伺服电机的闭环和半闭环伺服系统,具有较高的精度、速度和动态特性,在数控机床中得到广泛应用。
闭环伺服系统的设计和调试都较开环系统困难。目前数控机床上使用半闭环伺服系统较多,只有在高精度数控机床上才使用全闭环伺服系统。