2.2 闸刀开关和主令电器
闸刀开关属于非自动切换的开关电器,一般用于主电路电源的控制。主令电器也属于非自动切换的开关电器,用于控制电路电源的控制,在控制电路系统中用来发布命令,包括按钮、转换开关、行程开关和接近开关等。
2.2.1 闸刀开关
闸刀开关是一种手动电器,主要用来手动接通与断开交、直流电路,通常只作隔离开关使用,也可用于不频繁地接通与分断额定电流以下的负载,如小型电动机、电阻炉等。
闸刀开关按极数分为单极、双极与三极3种。其结构都由刀片、触点座、手柄和底板组成。
为了使用方便和减小体积,在闸刀开关上再安装上熔丝或熔断器,组成兼有通、断电路和保护作用的开关电器,如胶盖闸刀开关、熔断式刀开关等。
1.胶盖闸刀开关
胶盖闸刀开关主要用于频率为50Hz,电压小于380V,电流小于60A的电力线路中。一般作为照明、电热等回路的控制开关,也可用作分支线路的配电开关。三极的胶盖闸刀开关适当降低容量时可以直接用于不频繁启动和停止的小型电动机控制,并借助于熔丝起过载短路保护作用。常用的有HK1,HK2系列,胶盖闸刀开关的技术数据见表2-2-1。
表2-2-1 HK2系列胶盖闸刀开关的技术数据

2.熔断器式刀开关(铁壳开关、负荷开关)
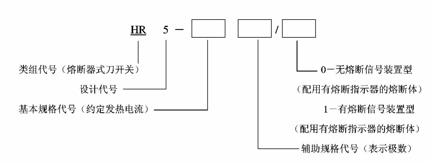
熔断器式刀开关适用于配电线路,用作电源开关、隔离开关和应急开关,并可作电路保护之用,但一般不用于直接接通、断开电动机。常用的型号有HR5,HH10,HH11等系列。
型号含义:

HR5系列开关由底座和盖两大部分组成。底座由钢板制成,其上装有插座组、灭弧室和极间隔板。塑料盖的背面装熔断体,拉动盖的上部手把,它就绕底座下部铰链旋转而通断电路。开关在断开位置有足够的隔离距离,以便安全地更换熔断体。
开关底座两侧装有储能弹簧,使开关具有快速闭合和断开的功能。灭弧室具有防止电弧吹向操作者和防止发生短路的作用。
有熔断装置的开关侧面还装有LX19K行程开关,当某相熔断体熔断时,熔断撞击器弹出,通过传动轴,触动行程开关,以便发出信号或切断电动机控制电路,防止电动机缺相运行。
HR5系列熔断器式刀开关的主要技术数据如表2-2-2所示。
表2-2-2 HR5系列熔断器式刀开关的技术数据

2.2.2 组合开关
组合开关也是一种闸刀开关,不过它的刀片(动触片)是转动式的,比刀开关轻巧而且组合性强,能组成各种不同线路。
组合开关由若干分别装在数层绝缘件内的双断点桥式动触片、静触片(它与盒外的接线相连)组成。动触片装在附加有手柄的绝缘方轴上,方轴随手柄而旋转,于是动触片也随方轴转动并变更其与静触片分、合位置。所以,组合开关实际上是一个多触点、多位置式可以控制多个回路的开关电器,亦称转换开关。组合开关是一种闸刀开关,用于主电路的控制,但没有灭弧装置,使用时应加以注意。
组合开关分为单极、双极和多极三类。其主要参数有额定电压、额定电流、允许操作频率、极数、可控制电动机最大功率等。其中,额定电流具有10A,20A,40A和60A等几个等级。全国统一设计的新型组合开关有HZ15系列,其他常用的组合开关有HZ10,HZ5和HZ2型。近年引进生产的德国西门子公司的3ST,3LB系列组合开关也有应用。
组合开关根据接线方法不同可组成以下几种类型:同时通断(各极同时接通或同时分断)、交替通断(一个操作位置上,只有总极数中的一部分接通,而另一部分断开)、两位转换(类似双投开关)、三位转换、四位转换等,以满足不同电路的控制要求。
组合开关在电气原理图中的画法,如图2-2-1所示。图中虚线表示操作位置,而不同操作位置的各对触点通断状态示于触点下方或右侧,规定用与虚线相交位置上的涂黑圆点表示接通,没有涂黑圆点表示断开。另一种是用触点通断状态表来表示,表中以“+”(或“×”)表示触点闭合,“-”(或无记号)表示分断。

图2-2-1 组合开关的图形符号

产品样本和有关手册提供各种组合开关的接线图,以便查阅选用。
型号含义:

2.2.3 万能转换开关
万能转换开关属于主令电器,和组合开关相比是具有更多操作位置和触点、能够换接多条电路的一种手动控制电器。由于它能控制多条回路,适应控制复杂线路,故有“万能”转换开关之称。
它由触点座、凸轮、转轴、定位机构、螺杆和手柄等组成,并由1~20层触点底座叠装起来。其中每层底座均可装三对触点,并由触点底座中的凸轮(套在转轴上)来控制这三对触点的接通和断开。由于各层凸轮可制成不同形状,因此,用手柄将开关转到不同位置时,通过凸轮的作用,可使各对触点按所需的变化规律接通或断开,以适应不同线路的要求。
表征万能转换开关特性的有额定电压、额定电流、手柄型式、触点座数、触点对数、触点座排列型式、定位特征代号、手柄定位角度等。如LW6系列的额定电压为交流380V、直流220V,额定电流为5A,触点座排列型式有单列式、双列式和三列式。对于双列式,其列与列之间用齿轮啮合,并由公共手柄进行操作,双列式的触点对数比单列式增加一倍。当定位机构用不同限位方式时,LW6所用手柄可达2~12个操作位置。
常用的万能转换开关有LW8,LW6,LW5,LW2等系列。表2-2-3为LW6系列万能转换开关定位特征代号表。
表2-2-3 LW6系列万能转换开关定位特征代号

万能转换开关主要用于电气控制电路的转换。在操作不太频繁的情况下,也可用于小容量电动机的启动、停止或反向的控制。
型号含义:

2.2.4 控制按钮
控制按钮的主要技术要求:规格、结构型式、触点对数和按钮的颜色。通常所选用的规格为交流额定电压500V,允许持续电流为5A。结构型式有多种,适合于以下各种场合:紧急式——装有突出的蘑菇形钮帽,以便紧急时操作;旋钮式——用手旋转进行操作;指示灯式——在透明的按钮内装入信号灯,以作信号显示;钥匙式——为使用安全起见,须用钥匙插入方可旋转操作等等。按钮的颜色有红、绿、黑、白、黄、蓝等几种,供不同场合选用。
控制按钮是主令电器,主要用于操纵控制器,或者控制接触器和继电器的线圈电源或用于电气连锁线路,以实现对各种运动的控制。
全国统一设计的按钮型号为LA25系列,其他常用的型号为LA2,LA10,LA18,LA19,LA20等系列。引进生产的有德国BBC公司的LAZ系列。
型号含义:

LA25系列按钮是组合式结构,并采用插接式结构连接方式,接触系统采用独立的接触单元,可以根据需要任意组合常开、常闭触点对数,最多可组合为6个单元。
2.2.5 行程开关和接近开关
行程开关又称限位开关,是主令电器。能将机械位移转变为电信号,以控制机械运动。它的种类很多,按结构可分为直动式、滚动式和微动式;按触点性质可分为有触点式和无触点式。
1.行程开关
其动作原理与控制按钮类似,只是它用运动部件上的撞块来碰撞行程开关的推杆,结构简单、成本较低。但触点的分合速度取决于撞块移动的速度。若撞块移动速度太慢,则触点就不能瞬时切断电路,使电弧在触点上停留,时间过长,易于烧蚀触点。因此,这种开关不宜用在撞块移动速度小于0.4m/min的场合。
2.微动开关
为克服直动式结构的缺点,采用具有弯片状弹簧的瞬动机构。当推杆被压下时,弹簧片发生变形,储存能量并产生位移,当达到预定的临界点时,弹簧片连同动触点产生瞬时跳跃,从而导致电路的接通、分断或转移。同样,减小操作力时,弹簧片释放能量并产生反向位移,当通过另一临界点时,弹簧片向相反方向跳跃。采用瞬动机构可以使开关触点的转换速度不受推杆压下速度的影响,这样不仅可以减轻电弧对触点的烧蚀,而且也能提高触点动作的准确性。
微动开关的体积小、动作灵敏,适合在小型机构中使用,但由于推杆所允许的极限行程很小,以及开关的结构强度不高,因此,在使用时必须对推杆的最大行程在机构上加以限制,以免压坏开关。
3.接近开关
为了克服有触点行程开关可靠性较差、使用寿命短和操作频率低的缺点,可采用无触点式行程开关,也叫接近开关。目前小功率晶体管和大功率晶体管无触点电子开关正获得越来越广泛的应用。
接近开关大多由一个高频振荡器和一个整形放大器组成。一般高频振荡器振荡后,在开关的感应面上产生交变磁场,当金属物体接近感应面时,金属体产生涡流,吸收了振荡器的能量,使振荡减弱以致停振。振荡与停振两种不同的状态,由整形放大器转换成二进制的开关信号,从而达到检测位置的目的。
接近开关外形结构多种多样,电子电路外形装调后用环氧树脂密封,具有良好的防潮防腐性能。它能无接触、无压力地发出检测信号,灵敏度高、响应频率快、重复定位精度高、工作稳定可靠、使用寿命长,在自动控制系统中已获得广泛应用。
4.行程开关
行程开关的主要技术参数有额定电压、额定电流、触点转换时间、动作力、动作角度或工作行程、触点数量、结构形式和操作频率等。结构形式中的复位方式有自动复位和非自动复位两种。自动复位式是依靠本身的恢复弹簧来复原;非自动复位式在U形的结构摆杆上装有两个滚轮,当撞块通过其中的一个滚轮时,摆杆转过一定的角度,使开关动作。撞块离开滚轮后,摆杆并不自动复位,直到撞块在返回行程中再撞及另一滚轮时,摆杆才回到原始位置,使开关复位。这种开关由于具有“记忆”曾被压动过的特性,因此在某些情况下可使控制电路简化,而且根据不同需要,行程开关的两个滚轮可以布置在同一平面内或分别布置在两个平行平面内。
一般行程开关由执行元件、操作机构及外壳等部件组成。操作机构可根据不同场合的需要进行变换组合。
例如,LX32系列行程开关采用了LX31-1/1型微动开关作为执行元件,配以外壳和操作机构,可组成四种不同的操作方式。全国统一设计的行程开关有LX32,LX33和LX31系列,其他常用的还有LX19,LXW-11,JLXK1,LW2,LX5,LX10等系列。LX32型行程开关主要技术参数见表2-2-4。
型号含义:

表2-2-4 LX32系列行程开关主要技术参数

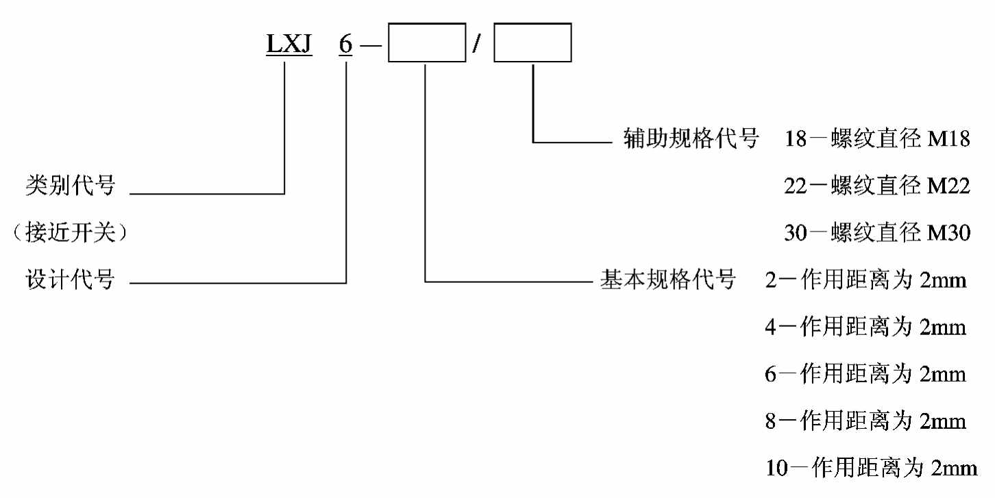
目前应用较多的接近开关有LJ5,LXJ3,LXJ6,LXJ7等系列,引进生产的有3SG,LXT3(德国西门子)系列。LXJ6系列接近开关主要技术参数见表2-2-5。
表2-2-5 LXJ6系列接近开关技术参数

型号含义:

2.2.6 指示灯
指示灯在各类电气设备及电气线路中起电源指示及指挥信号、预告信号、运行信号、事故信号及其他信号的指示作用。
指示灯主要由壳体、发光体、灯罩等组成。外形结构多种多样,发光体主要有白炽灯、氖灯和半导体型三种,发光颜色有黄、绿、红、白、橙五种,使用时应按国标规定的相应用途选用。常用国产产品系列有AD11,AD30,XDJ1等。
2.2.7 主令电器的选用原则
主令电器首先应满足控制电路的电气要求,如额定工作电压、额定工作电流(含电流种类)。其次应满足控制电路的控制功能要求,如触头类型(常开、常闭、是否延时等)、触头数目及其组合形式等。除此而外,还要满足一系列特殊要求,这些要求随电器的动作原理、防护等级、功能执行元件类型和具体设计的不同而异。
对于人力操作控制按钮、开关,包括按钮、转换开关、脚踏开关和主令控制器等,除满足控制电路电气要求外,主要是安全要求与防护等级。必须有良好的绝缘和接地性能,应尽可能选用经过安全认证的产品,必要时宜采用低电压操作等措施,以提高安全性。防护等级的选择应视开关的具体工作环境而定。其次是选择按钮颜色标记及组合原则、开关的操作图等。选用按钮时应注意其颜色标记是否符合国际规定。不同功能的按钮之间的组合关系也应该符合有关标准的规定。