1
新能源汽车专业英语
1.10.2.4 2.2.4 复联式混合
2.2.4 复联式混合

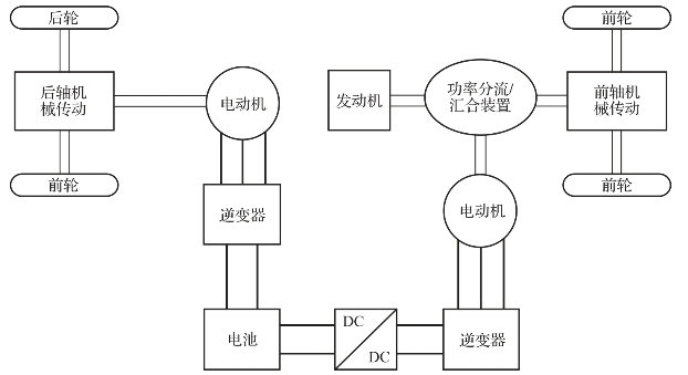
还有其他结构类型的混合动力电动汽车不能归类到上述三种类型中。图2-10所示是一个例子,它具有多个电动机和一个发动机,具有双轴四轮驱动能力。它与混联式混合动力电动汽车非常类似,然而主要的区别在于:复联式混合动力电动汽车中连接到功率分流或汇合装置的电动机允许双向功率流,而混联式混合动力的发电机只允许单向功率流。双向功率流动导致三种推进动力运行模式(由于存在发动机和两个电动机),这在混联式混合动力中是不可能的。另外一点不同的是通常混联式混合动力电动汽车靠发动机和/或电动机来驱动前轮,然而在复联式混合动力电动汽车中,前轮和后轮分别由混合动力总成系统和一个电动机来驱动。

图2-10 复联式混合动力电动汽车的结构

在一般的运行模式中,来自发动机的功率分流为两部分,分别驱动前轮和电动机(作为发电机)对电池进行充电。当负载要求较低时,由电池向前轮电动机提供动力以驱动前轮,此时不需要使用发动机和后轮电动机。当车辆行驶在大负载(比如加速)时,由发动机和前轮电动机共同提供动力驱动前轮,同时后轮电动机驱动后轮。当处于再生模式时(制动或减速),前后轮电动机均成为发电机对电池进行充电。另一双轴复联式混合动力电动汽车与前者的区别在前后轮功能的互换,即图示的前后轮交换位置。此外,还有其他类型,比如,丰田的汉兰达汽车采用三个电动机和一个发动机,最大限度地提高了车辆的燃油经济性和动力性。然而,复联式混合动力与混联式类似,都具有相当高的复杂度和成本要求。

阅读材料:

丰田公司在1997年推出世界上首款量产化的现代混合动力电动汽车。2009年Prius在全球范围内的销量超过了100万辆。Prius利用行星齿轮机实现无级变速,因此在Prius系统中不需要传统的变速器。它的发动机和行星架相连,发电机和太阳轮相连。行星轮和电动机均与主减速器耦合。行星齿轮机同时充当功率/力矩分配装置。在正常的工作过程中,行星轮的转速由车速决定,而发电机的转速能够进行控制以确保发动机的转速维持在最佳效率区。6.5 A·h、21 kW的锂氢蓄电池堆在汽车滑行时通过发电机充电,或在再生制动时通过驱动电动机发电模式充电。在低速行驶时,发动机关闭。

同样的技术也被应用在丰田Camry HEV、Highlander HEV和Lexus HEV上。然而不同的是,后两者均在后轮增加了第三个电动机。其驾驶性能如加速性和制动性,能够进一步提升。