1
新能源汽车专业英语
1.10.1.2 2.1.2 EV结构的概念性图示
2.1.2 EV结构的概念性图示

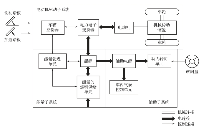
现代电驱动系概念性地示于图2-3中。该电驱动系由三个主要的子系统组成:电动机驱动、能源和辅助子系统。电动机驱动子系统由车辆控制器、电力电子变换器、电动机、机械传动装置和驱动组成;能源子系统包含能源、能量管理单元和能量的燃料供给单元;辅助子系统由动力转向单元、车内气候控制单元和辅助电源组成。

基于来自加速和制动踏板的控制输入,车辆控制器向电力电子变换器给出正确的控制信号,变换器行使控制电动机与能源之间的功率流的功能。起因于EV再生制动所导致的反向功率流,以及该再生能量可储存于能源之中,构成了有接收能量能力的能源。大多数的EV蓄电池组、超级电容器组以及飞轮组都可容易地具有接收再生能量的能力。能量管理单元与车辆控制器相配合,控制再生制动及其能量的回收,它也与能量的燃料供给单元一起控制燃料供给单元,并监控能源的使用性能。辅助电源为所有的EV辅助设备,尤其是车内气候控制和功率控制动力转向单元,提供不同电压等级的所需功率。

由于在电驱动特性和能源方面的多样性,可有各种可能的EV结构形式,如图2-4所示。

图2-3 通用EV结构的概念性图示

图2-4 可能的EV结构形式

(a)配置多挡传动装置和离合器的传统驱动系;(b)无离合器需求的单挡传动装置;
(c)固定挡的传动装置和差速器的集成;(d)两个独立的电动机和带有驱动轴的固定挡传动装置;
(e)配置两个独立电动机和固定挡传动装置的直接驱动;(f)两个分离的轮式驱动形式

1)图2-4(a)表明了第一种可供结构选择,其中电驱动装置替代了传统车辆驱动系的内燃机,它由电动机、离合器、变速器和差速器组成。

2)如图2-4(b)所示,借助于电动机在大范围转速变化中所具有的恒功率特性,可用固定挡的齿轮传动装置替代多速变速器,并缩减对离合器的需要。这一结构不仅减小了机械传动装置的尺寸和重量,而且由于不需要换挡,故可简化驱动系的控制。

3)如图2-4(c)所示,类似于图2-4(b)中的驱动系,电动机、固定挡的齿轮传动装置和差速器可进一步集成为单个组合件,其两侧的轴连接两边的驱动轮。整个驱动系由此得以进一步的简化和小型化。

4)在图2-4(d)中,机械差速器被两个牵引电动机所替代。该两电动机分别驱动相应侧的车轮,并当车辆沿弯曲路径行驶时,两者以不同的转速运转。

5)如图2-4(e)所示,为进一步简化驱动系,牵引电动机可安置在车轮内。这种配置是通常所说的轮式驱动。一个薄型行星齿轮组可用以降低电动机转速,并增大电动机转矩。该薄型行星齿轮组具有高减速比以及输入和输出轴纵向配置的优点。

6)如图2-4(f)所示,通过完全舍弃电动机和驱动轮之间任何的机械传动装置,应用于轮式驱动的低速外转子型电动机可直接连接至驱动轮。此时,电动机的转速控制等价于轮速控制,即车速控制。然而,这一配置要求电动机在车辆起动和加速运行时具有高转矩性能。

阅读材料:

离合器和变速器可由自动传动装置予以替代,离合器用以将电动机的动力连接到驱动轮,或从驱动轮处脱开。变速器提供一组传动比以变更转速——功率(转矩)曲线匹配载荷的需求。差速器是一种机械器件(通常是一组行星齿轮),当车辆沿着弯曲的路径行驶时,它使两侧车轮以不同的转速驱动。