1
纺织机械设计基础
1.7.3.1 一、并条机自调匀整控制形式
一、并条机自调匀整控制形式

并条机自调匀整装置的结构简图如图4-17 所示,主要分为四部分。

检测机构:在工作过程中测定喂入棉条和输出棉条不匀率的变化。主要有三种形式:①凹凸罗拉和高精度位移传感器组成的检测机构,这种机构应用最为普遍;②通过电容传感器来检测;③通过喇叭口来检测。

控制处理单元:将检测所得的信号如位移波动(模拟量)转变成所需的数字量的变化;将采集到的信号按比例放大或再加以积分、累计,并与标准值比较,计算出调节信号;将调节信号到达变速电动机时,延迟一段时间,使棉条从检测点走到变速点才开始变速。

图4-17 自调匀整装置结构简图

1—控制器 2—机载计算机 3—凹凸罗拉检测部件 4—伺服电动机 5—主电动机 6—FP(AP)监测传感器 7—集束器 8—紧压罗拉 9—预牵伸区 10—主牵伸区

执行机构:即变速电动机,利用转换放大机构送来的信号使驱动中罗拉的伺服电动机调节速度,自动地调节牵伸。执行机构主要是由变频器或伺服电动机以及速度合成部分组成。

显示和键盘部分:完成各种数据、图形的输入和输出功能,显示自调匀整装置的工作状态和棉条并合后条干均匀度的有关质量情况。

并条机自调匀整控制形式分为开环控制、闭环控制、混合环控制三种类型。

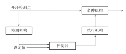
(一) 并条机开环控制系统

开环控制系统是按照补偿原理工作的,其主要特点是先检测后控制,系统中的控制回路是非封闭的。能够针对性匀整,调节性能高,对匀整短片段有较好的效果。

并条机开环控制系统的原理如图4-18 所示,棉条在进入牵伸装置前由检测机构进行厚度检测,当棉条到达匀整控制点时,控制系统及时控制匀整电动机达到相应速度,此速度与棉条厚度达到正确的对应关系,从而消除一定频率范围内的不匀波,达到匀整的目的。此外,由于后罗拉的线速度低于前罗拉,开环系统的检测机构在牵伸机构上游,对检测机构的安装及性能要求相对较低。

图4-18 并条机开环控制系统

由于开环系统各环节参数变化或外界干扰(如罗拉震动、电源变化等)引起的偏差无法修正,不能核定输出棉条的匀整结果,因此,一般都在前罗拉之后加装监测装置(如FP 喇叭口),当棉条定量偏差超标或CV 值过大,就报警或停车。

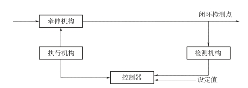
(二) 并条机闭环控制系统

闭环控制是按反馈原理工作的,其特点是先匀整后检测,在系统中控制回路是封闭的。并条机闭环控制系统的原理如图4-19 所示。

图4-19 并条机闭环控制系统

从控制理论的角度看,开环式控制不能消除从检测点到匀整点之间引入的干扰,而闭环式控制可以克服这个缺点,而且闭环式控制有较好的自适应控制能力。但闭环控制系统是上游调节下游检测(即先匀整后检测),加之检测点与控制点之间是匀整死区,不能匀整等于或短于检测点到匀整点之间距离的不匀波段,因此主要用于控制长片段不匀。由于在匀整后检测,棉条的输出速度较快,对检测设备要求较高。

(三) 并条机混合环控制系统

并条机混合环控制系统的原理如图4-20 所示,其特点是既有开环控制,又有闭环控制。既有开环系统的优点,能保持良好的针对性匀整效果,又有闭环系统的优点,能够自动修正各种干扰所引起的偏差,抗干扰能力较强,调节性能比较完善。但是并条机混合环控制自调匀整系统是两点检测,一点匀整,一般是在一套模糊规则的基础上进行模糊控制。从理论上说,这种方法最科学,但是由于其结构复杂,不容易控制,而且成本较高,因此使用较少。

图4-20 并条机混合环控制系统

目前,国内外的并条机自调匀整装置大多采用开环控制方式,检测装置大多采用“凹凸罗拉+位移传感器”,执行机构大多采用“伺服电动机+差动机构”,控制对象为主牵伸倍数,棉条质量监测装置大多采用FP(纤维压力)传感器,该部分不参与匀整控制。