1
MapGIS与地质制图
1.3.3 三、GIS 的基本功能
三、GIS 的基本功能

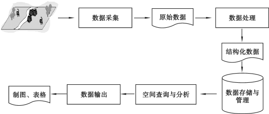
GIS 的基本功能包括数据采集、数据处理、数据存储与管理、空间查询与分析、数据输出等功能。图1.3所示为GIS 基本功能的实现过程。

(1)数据采集

地理信息系统的数据通常抽象为不同的专题或层。数据采集功能就是保证各层实体的地物要素按顺序转化为X、Y 坐标及对应的代码输入计算机中。

(2)数据处理

由于GIS 涉及的数据类型多种多样,同一种类型数据的质量也可能有很大的差异。为了保证系统数据的规范和统一,建立满足用户需求的数据文件,数据处理是GIS 的基础功能之一,数据处理的任务和操作内容如下所述。

图1.3 GIS 的基本功能实现过程

①数据变换:指对数据从一种数学状态转换为另一种数学状态,包括投影变换、辐射纠正、比例尺缩放、误差改正和处理等。

②数据重构:指对数据从一种几何形态转换为另一种几何形态,包括数据拼接、数据截取、数据压缩、结构转换等。

③数据抽取:指对数据从全集合到子集的条件提取,包括类型选择、窗口提取、布尔提取和空间内插等。

(3)数据存储与管理

数据库是数据存储与管理的最新技术,是一种先进的软件工具。GIS 数据库是区域内一定地理要素特征以一定的组织方式存储在一起的相关数据的集合。由于GIS 数据库具有数据量大,空间数据与属性数据具有不可分割的联系,以及空间数据之间具有显著的拓扑结构等特点,因此GIS 数据库管理功能除了与属性数据有关的DBMS 功能之外,对空间数据的管理技术主要包括空间数据库的定义、数据访问和提取、从空间位置检索空间物体及其属性、从属性条件检索空间物体及其位置、开窗和接边操作、数据更新和维护等。

(4)空间查询与分析

空间查询和分析功能是GIS 的一个独立研究领域,它的主要特点是帮助确定地理要素之间新的空间关系,它不仅已成为区别于其他类型系统的一个重要标志,而且为用户提供了灵活解决各类专门问题的有效工具。

(5)数据输出

GIS 为用户提供了许多用于地理数据表现的工具,其形式既可以是计算机屏幕显示,也可以是诸如报告、表格、地图等硬拷贝图件。