1
从零起步轻松学电动自行车养护与修理问答
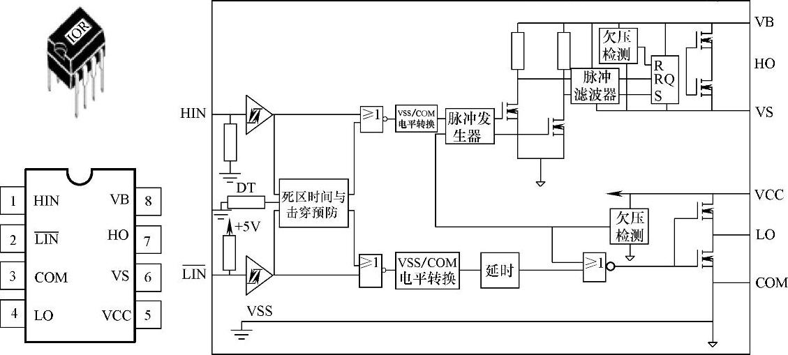
1.8.8 (8)IR2183
(8)IR2183

978-7-111-35057-6-Chapter06-16.jpg

978-7-111-35057-6-Chapter06-17.jpg

附图7 IR2183封装及内部结构