1
从零起步轻松学电动自行车养护与修理问答
1.3.25 【问25】有刷电动机控制器系统具有哪些基本功能?
【问25】有刷电动机控制器系统具有哪些基本功能?

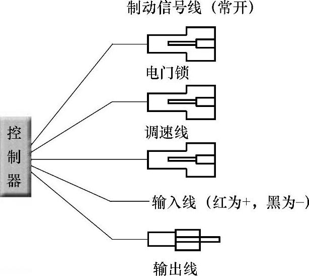
常见直流有刷电动机控制器接线如图1-28所示。

978-7-111-35057-6-Chapter01-30.jpg

图1-28 直流有刷电动机控制器接线

有刷电动机控制器系统的主要功能如下:

1)显示功能。对于蓄电池的放电特性,定性或定量地表达蓄电池电量下降的过程,以及对电流、速度、行驶里程比较准确地显示。

2)无级调速功能。操作时用转把改变光电传感装置或霍尔传感装置的输出电压,通过控制器来控制,改变电动机的转速,实现无级调速。无级调速可分为光电式和霍尔传感式。

3)保护功能。在电动自行车零起动时控制电流的大小,保护电动机。控制器还具有欠电压保护功能,可确保蓄电池不进行深放电。而因蓄电池型号的不同,其欠电压保护值也不同。

4)制动断电功能。根据电动自行车标准要求设定制动断电。一般应配上断电制动把,一般有机械开关(触头寿命短,成本很低)和霍尔开关(无触点,成本高)。