1
汽车传感器检测与维修快速人门60天
1.10.6.2 基础知识
基础知识

一、作用

烟雾浓度传感器用于检测烟雾,当烟雾浓度传感器从车室内检测出烟雾后,可自动地使空气净化器运转,没有烟雾时使空气净化器自动停止运转,总是保持车室内空气处于净化状态。

二、安装位置

烟雾浓度传感器安装在车室顶棚上室顶灯的旁边。

三、结构

烟雾浓度传感器的外观如图8-24所示,它是由本体和盖板组成。烟尘浓度传感器本体上设置有许多可以使烟雾自由进入的细缝,当检测出有烟雾时,烟尘浓度传感器使空气净化器的鼓风机自动运转。在一般情况下,当烟雾浓度达到0.3%/m3,即抽1~2根香烟时,就可使烟尘浓度传感器动作。在烟尘浓度传感器的本体上还设有感测灵敏度调整旋钮(灵敏度用电位器),转动旋钮,即可调整传感器的灵敏度。

978-7-111-55520-9-Chapter08-25.jpg

图8-24 烟雾浓度传感器的外观

烟雾浓度传感器是由发光元件、光敏元件及信号处理电路组成的,其结构如图8-25所示。

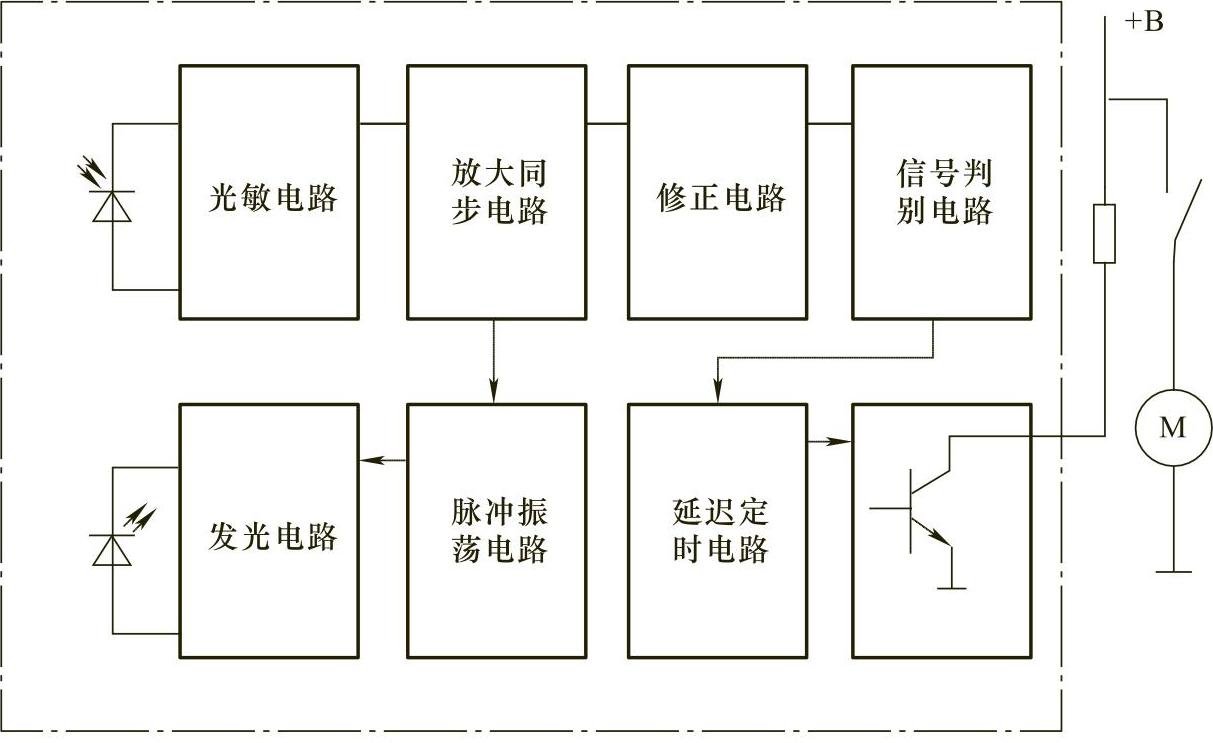
烟雾浓度传感器的内部电路是由电子电路构成的,如图8-26所示。

四、工作原理

当空气进入烟雾浓度传感器壳体的窄缝光敏元件后,可以自由地流动,发光元件(发光二极管)间歇地发出肉眼不可见的红外光,在空气中没有烟雾的情况下,这种红外光射不到光敏元件上,电路不工作;但当烟雾等进入到烟雾浓度传感器的壳体内时,烟雾粒子对间歇的红外光进行漫反射,使部分红外光照射到光敏元件上,这时传感器判断出车内有烟雾存在,就会使空气净化器系统的鼓风机旋转。烟雾浓度传感器的工作原理如图8-27所示。

978-7-111-55520-9-Chapter08-26.jpg

图8-25 烟雾浓度传感器的结构

978-7-111-55520-9-Chapter08-27.jpg

图8-26 烟雾浓度传感器的电子电路

978-7-111-55520-9-Chapter08-28.jpg

图8-27 烟雾浓度传感器的工作原理