1
卫星测控通信系统射频测试原理与方法
1.14.3.2 11.3.2 测距精度测量
11.3.2 测距精度测量

引起系统测距误差的主要误差源有输入电平变化、多普勒频率变化、调制度变化、时间漂移、温度漂移等。一般是通过分离试验从测距机读取实测数据,与理论值比较形成误差数据,再综合评估系统的测距精度。测距精度公式为

式中 σR为总测距精度;ΔRj为各误差源产生的误差。

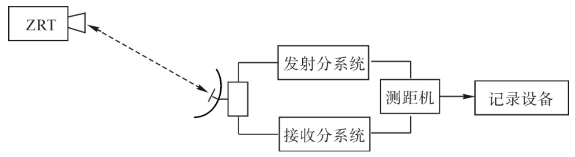
测距精度测量原理框图见图11-21。图中ZRT为零距离转发器,可安装在固定的标校塔上或安装在动态目标上。

图11-21 测距精度测量原理框图

测量的具体步骤如下:

(1)按图11-21连接系统;

(2)天线跟踪标校塔或动态目标;

(3)按照不同的误差源设置测试条件,测量并记录距离Ri

(4)计算各误差源条件下的ΔRj

(5)计算总测距精度σR