1
卫星测控通信系统射频测试原理与方法
1.4.1 1.1 卫星测控通信系统组成
1.1 卫星测控通信系统组成

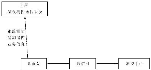
卫星测控通信系统分为星载和地面两大部分,地面部分又可分为地面站,通信网,测控中心。卫星测控通信系统的组成见图1-1。

卫星和地面系统之间通过无线的射频空间链路进行信息传输。

星载测控通信系统用来与地面站配合工作,以便地面站跟踪测量卫星的轨道,接收卫星发送的遥测数据,对卫星实行遥控,以及传输业务数据。

图1-1 卫星测控通信系统简图

地面站是整个测控网同卫星进行无线联系的结点,是直接对卫星实施跟踪测量、控制和进行通信、数据传输的测控单元。地面站的任务是在测控中心的组织下,跟踪测量卫星的轨道运动参数、接收解调卫星的遥测信息、向卫星发送遥控指令及与卫星通信和交换数据信息。

通信网是连结地面站和测控中心的纽带,用以传递数据、话音和图像等信息。常用的有卫星通信网、国家公共通信网以及自建的光缆、电缆等通信系统。

测控中心负责飞行任务的计划与组织,卫星的监视与操作控制。同时还负责测控网本身的组织调度和操作管理。

本书的重点放在星载测控通信分系统和地面测控通信站的测试上。同时,为使描述更具典型性,以静止通信卫星的测控通信系统为例加以介绍和分析。通信卫星通常采用统一载波测控体制,是当今绝大多数卫星所采用的测控体制,而通过通信卫星转发器传输数据则是最常用的卫星应用之一。