

主要设备及功能
我们常见的总线控制系统主要设备(器件)及功能如下:
(1)ET200s分布式I/O
西门子ET200S:将常规信号转换成总线信号,并可做为DP从站进行使用;每套 1个电源模块, ,1个CPU接口模块,1个2线制电流输入模块,1个2线制电压输出模块。
(2)S7-200PLC-DP通讯模块
西门子EM277;通过EM277PROFIBUS-DP扩展从站模块可以将S7-200CPU接到PROFIBUS-DP网络。
EM277经过IO串行总线连接到S7-200CPU。PROFIBUS网络通过其DP通信端口连接到EM277模块,这个端口可以运行9600bps和12Mbps之间的任何PROFIBUS波特率。作为从站,EM277接受从主站来的多种不同的配置,并向主站发送不同数量的数据,EM277能读写S7-200CPU中定义的数据块,能与主站交换任何类型的数据。

(3)DP总线通讯卡
西门子CP5611PCI卡;CP5611卡是西门子控制系统最常用的PROFIBUS DP总线接口卡,在通常的系统集成当中有着广泛的应用,增加整套DP总线架构系统提供主站控制系统;可以为S7-200从站系统和远程I/O从站系统提供主站接入系统。

(4)总线连接器
西门子总线连接器连接Profibus站与Profibus电缆之间进行信号传输,带有内置的终端电阻。连接器的设计充分考虑到了水平电缆进线,缓解拉紧的问题,内置接地金属片有效的抗EMC干扰。使用方便,直接将总线连接器插入Profibus 主/从站的接口,总线电缆用螺丝钉固定接入即可。Profibus DP 电缆 采用实心裸铜线导体作芯线,加厚铝箔和加密裸金属丝编织层,屏蔽效果好,紫色PVC外护套。具有良好的信号传输性能。

(5)智能压力变送器
西门子智能压力变送器,型号为7MF40341BA003BB;提供压力变送器PA信号。变送器具有符合 IEC 61158-2 和 EN 50170 的总线连接具有防爆本质安全的变送器设计,可安装在具有爆炸危险的场合确认性证书符合欧洲准则(CENELEC)
数据传输和辅助电源(9 到 32 V)通过总线连接到一起总线连接独立于极性和发生错误时的固定总线电流界限接点间隔(测试电压 500 V AC)本质安全和防火版本,用于爆炸保护场合(Ex 场合)可通过 PROFIBUS-PA(概要版本 3.0,B 类)通信,变送器可以使用三个按钮在本地进行参数化,或从外部通过 SIMATIC PDM 进行。

(6)智能温度变送器
西门子智能温度型号为7NG32130NN00;提供温度变送器PA信号。SITRANS TH400 温度传送器是一个安装在 B 型接线盒中的小型现场总线变送器。其功能广泛,能够精确地适应设备的需要。尽管设定选项很多,但操作却非常简单。由于其采用了通用性的设计,所以能够应用于各工业领域,并且很容易在全集成自动化应用中集成。SITRANS TH400 在温度传感器中的安装使他们变成完整的总线测量点,并且形成紧凑的单个装置。

(7)智能气动调节阀门定位器
西门子智能气动阀门定位器SIPART PS2,型号为6DR5510-0NG11-0AA1.西门子智能气动阀门定位器用于控制气动直行程或角行程执行机构这类终端控制元件。电气定位器驱动终端执行机构至与设定点相应的阀位。附加的输入功能可用于锁定阀位或驱动阀门到安全位置,为实现此功能一个数字输入通道已作为标准配置集成到了产品中。



(8)变频器用PROFIBUS 模板
为了连接成PROFIBUS 系统,必须采用PROFIBUS 模板。这一模板安装在变频器的正面,通过RS485 串行接口与变频器进行通讯。在PROFIBUS 模板的底板上装有一个9 针的“D 型”插头/座(这是PROFIBUS 标准的要求)。
PROFIBUS 系统以类似于USS 的方式对变频器进行控制和监测。PROFIBUS 协议较之USS 协议
更为复杂,但采用专用软件进行的控制程序开发也最好。
(9)DP/PA耦合器
DP/PA 耦合器是 PROFIBUS DP 和 PROFIBUS PA 之间的物理连接器。它使得在单机运行中通过 PROFIBUS DP 对 PA 现场设备进行寻址成为可能。而无需其它任何组件。DP/PA 耦合器还用于 DP/PA 连接器中更高级的耦合任务。
DP/PA 耦合器 FDC 157-0(FDC 代表“现场设备耦合器”)订货号为6ES7157-0AC83-0XA0:或157-0,订货号为:6ES7157-0AC82-0XA0。与 DP 从站一样具有PROFIBUS-DP 诊断功能。D其典型的集成连接如图所示。


变频器总线控制系统实现
变频器的PROFIBUS-DP设备总体结构PROFIBUS DP控制网络如图所示。DP设备包括ET200S,执行器包括变频器。

创建STEP7 程序
具体的操作步骤如下:
1.新建一个项目,通过 Insert >Station >Simatic PC Station 插入一个 SIMATIC 300 站,如图:

2.打开硬件组态窗口,组态与所安装的 相一致的硬件,插槽结构与在 Station Configuration Editor 组态的 PC 站一致,
选中DP线,插入ET200S。在CATALOG窗口选择PROFIBUS DP,双击ET 200S(IM151)。选中ET200S,在下面的窗口中显示插入的模块。选择第一行,然后从右边选择模块,包括电源,2AI, 2AO,2DI,2DO模块,系统自动分配地址。
编译并保存,同样的方法插入MM420变频器。首先双击选择SIMOVERT,MICROMASTER 4。然后下面的表中选中一行,然后选择CATALOG窗口中的4 PKW, 2PZD(PPO1)注意其地址如图所示。

3.创建OB1,OB35,VAT-1,DB3。复制FC201,FC202

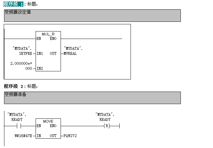
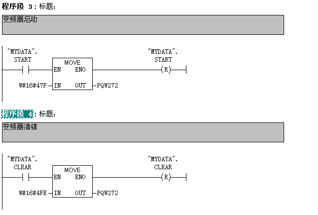
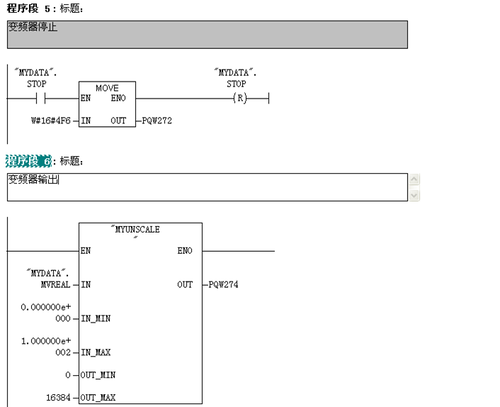
4.在DB3中建立如图所示的变量并保存

5.在OB35中编写如下梯形图




6.设置通讯,并下载组态好的硬件和程序

创建组态王工程
1.双击打开组态王,并新建工程,工程名称为“bianpinkongzhi”

2.双击该工程,进入组态王工程浏览器。
在工程浏览器中,选择左侧大纲项“设备” > “COM1”,在工程浏览器右侧用鼠标左键双击“新建”图标,运行“设备配置向导”,如图所示。

3.选择“PLC” > “西门子” > “S7-300系列” > “TCP”。如图所示。
4.单击“下一步”,弹出“逻辑名称”窗口,可任意输入一个名称。这里我们采用默认名称。如图所示。

5.单击“下一步”,弹出“选择串口号”,如图所示。

6.单击下一步,填写设备IP地址,格式为192.168.0.55:2其中192.168.0.55为CPU315的IP地址,2为CPU315所在的插槽号默认为2。

单击“下一步”,弹出“通信参数”,如图所示。

单击“下一步”,弹出“信息总结”,如图所示。单击完成。

设备定义完成后,可以在工程浏览器的右侧看到新建的外部设备。在定义数据库变量时,只要把IO变量连结到这台设备上,它就可以和组态王交换数据了。

组态王定义数据变量
1.数据库是“组态王”软件的核心部分,工业现场的生产状况要以动画的形式反映在屏幕上,操作者在计算机前发布的指令也要迅速送达生产现场,所有这一切都是以实时数据库为中介环节,所以说数据库是联系上位机和下位机的桥梁。
2.选择工程浏览器左侧大纲项“数据库\数据词典”,在工程浏览器右侧用鼠标左键双击“新建”图标,弹出“变量属性”对话框。
3.此对话框可以对数据变量完成定义、修改等操作,以及数据库的管理工作。在“变量名”处输入变量名,如:SETFRE;在“变量类型”处选择变量类型如:IO整数,如图所示。

同样方法定义如下图所示其他变量

创建组态画面
1.选择工程浏览器左侧大纲项“文件\画面”,在工程浏览器右侧用鼠标左键双击“新建”图标,弹出对话框如图所示。在“画面名称”处输入新的画面名称,其它属性目前不用更改。点击“确定”按钮进入内嵌的组态王画面开发系统。

2.在组态王开发系统中从“工具箱”中分别选择“矩形”和“文本”,按钮等图标,绘制如下图所示对象,如图所示。

建立动画连接
定义动画连接是指在画面的图形对象与数据库的数据变量之间建立一种关系,当变量的值改变时,在画面上以图形对象的动画效果表示出来;或者由软件使用者通过图形对象改变数据变量的值(参见 “第七章 动画连接”)。“组态王”提供了21种动画连接方式:

双击“变频器当前频率”后面的“####”文本,出现如图所示动画连接窗口

单击“模拟值输出”按钮,出现如下图所示对话框

单击“?”出现选择变量名窗口,选中”REALFRE”变量,单击“确定”按钮


单击“确定”按钮。完成当前频率的动画连接,用同样方法完成其他的文本和按钮的动画连接后,选择“文件”>“全部存”如图所示。


