第三节 高压交流输变电
特点:1)等级越高,传输容量大
2)输送距离远
3)线路损耗小
4)建设费用大,实际从传输容量看,费用减少
一、高压交流输变电概述
影响输电电压等级的发展主要有以下原因:
1、长距离输送电能
由于大容量发电厂的建设地点远离负荷中心,如果采用低压输电,势必造成输送功率的巨大浪费和电能质量的下降,因此,提高输电电压等级就成为必然的选择。不同电压等级的输送功率和输送距离的关系如表2-1所示。
表2-1 不同电压等级的输送功率和输送距离
电压等级(kV) | 输送功率 (MW) | 输送距离 (km) | 电压等级 (kV) | 输送功率 (MW) | 输送距离 (km) |
10 | 0.2~2 | 20~6 | 330 | 200~800 | 600~200 |
35 | 2~10 | 50~20 | 500 | 1000~1500 | 850~150 |
110 | 10~50 | 150~50 | 750 | 2000~2500 | 500以上 |
220 | 100~500 | 300~100 | 1000 | 4000~5000 | 500以上 |
2、大容量输送电能
随着电力系统发电容量的增大,特别是大型坑口电站和核电站的投产,虽然输电距离不长,但输送容量很大,也需要采用较高的电压等级。
3、节省基建投资和运行费用
如果以输送每km每kW电力的线路造价作为单位造价,则在各级电压相应的经济输送容量范围内,线路的单位造价将随输送电压等级的升高而降低。在相同的输送容量和距离的条件下,输电线的总损耗(包括电阻损耗和电晕损耗)随输电电压等级的升高而降低。如表2-2所示,750kV线路的线损率约为330kV线路的1/2。表2-2 电压等级与线损率的关系
电压等级(kV) | 导线截面(mm2) | 输送容量(MW) | 线损率(%) |
220 | 1×570 | 250 | 2.75 |
330 | 2×270 | 700 | 1.30 |
500 | 4×570 | 1200 | 0.95 |
750 | 4×570 | 2500 | 0.70 |
3、电力系统互联
电力系统的发展,必然会打破历史形成的地方电力系统的疆域,逐渐连成大区域或跨区域的联合电力系统。为了增强电网输送能力,提高系统的运行稳定性,大区电网间的连接多采用500kV或750kV超高压电压等级,甚至采用1150kV的特高压电压等级。
二、500kV输变电系统
1、500kV变电站电气主接线
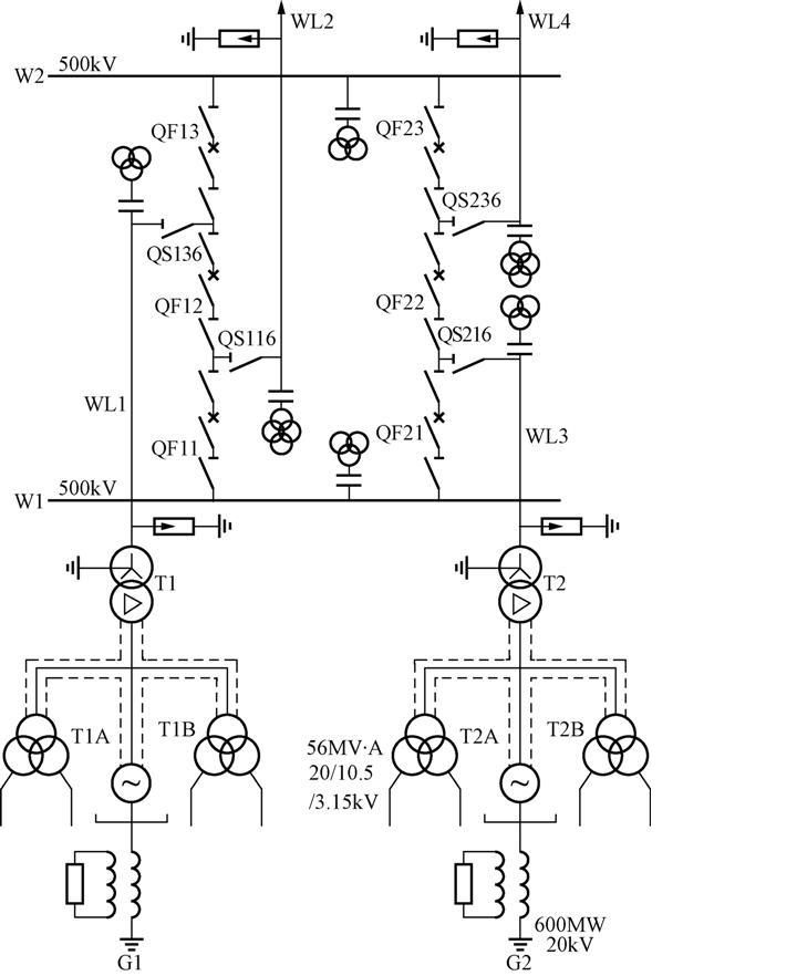
目前,我国500kV变电站的电气接线一般采用双母线四分段带专用旁路母线和3/2断路器两种接线方式。
变电站电气主接线指的是变电站中汇集、分配电能的电路,通常称为变电站一次接线。是由变压器、断路器、隔离开关、互感器、母线、避雷器等电气设备按一定顺序连接而成的。
电气主接线是整个变电站电气部分的主干,电气主接线方案的选定对变电站电气设备的选择、现场布置、保护与控制所采取的方式、运行的可靠性、灵活性、经济性,检修、运行、维护的安全性等都有直接的影响。
500kV变电站是电力系统的枢纽站,在电力系统中的地位极为重要,其安全可靠运行将直接影响整个系统的安全稳定运行。对500kV变电站可靠性要求较高。
如图2-5所示,两组母线W1和W2间有两串断路器,每一串的三组断路器之间接入两个回路引出线,如WL1、WL2,处于每串中间部位的断路器称为联络断路器(如QF12),由于平均每条引出线装设一台半断路器,故称为一台半断路器接线。
2、500kV变电站主要电气设备
500kV超高压变电站的主要电气设备有:
(1)主变压器:
a. 500kV升压变压器 特点:电压等级高,传输容量大。对于单机容量为600MW的发电机组,采用发电机——变压器组单元接线,变压器容量为700MVA左右,多采用三相变压器,也有采用三台单相变压器接成三相的。
b.500kV自耦变压器 500kV变电站的联络变压器和降压变压器大都采用自耦变压器,500kV自耦变压器一般接成星形——星形。
(2)断路器
在电力系统中,断路器的主要作用是:在正常情况下控制各输电线路和设备的开断及关合,在电力系统故障时,自动开断短路电流,以保证电力系统正常运行。断路器依据其使用的灭弧价质,可分为油断路器、真空断路器、空气断路器、SF6断路器等。我国500kV断路器全部使用SF6断路器。
(3)隔离开关
是高压开关设备的一种,没有专门的灭弧装置,因此不能用来拉合负荷电流和短路电流。在电网中其主要用途有:a.设备检修时,隔离开关用来隔离有电和无电部分,形成明显的开断点,以保证工作人员和设备的安全;b.隔离开关和断路器相配合,进行倒闸操作,以改变系统接线的运行方式。
(4)电压互感器
电压互感器是将高电压转换成低电压,供各种设备和仪表用。用途:a.供电量结算用;b.用作继电保护的电压信号源;c.用作合闸或重合闸检查同期、检测无压信号。电压互感器一般可作到四绕组式,一台电压互感器可集上述三种用途于一身。电压互感器分为电磁式和电容式两大类。目前在500kV电力系统中,大量使用的都是电容式电压互感器。
(5)电流互感器
专门用作变换电流的特种变压器,一次绕组串联在输电线路中,线路中的电流就是互感器的一次电流,二次绕组接有测量仪表和保护装置,作为二次绕组的负荷。二次绕组输出电流额定值一般为5A或1A。
(6)避雷器
是变电站保护电气设备免遭雷电冲击波袭击的设备。
(三)并联高压电抗器和抽能并联高压电抗器
1、并联高压电抗器
并联电抗器并接在高压输电线路上。它的作用是补偿高压输电线路的电容和吸收容性无功功率。
并联高压电抗器的作用:
(1)限制工频电压升高。
(2)降低操作过电压。
(3)消除发电机带长线出现自励磁。
(4)避免长距离输送无功功率并降低线损。
(5)限制潜供电流,有利于单相自动重合闸。
2、抽能并联高压电抗器:
500kV并联电抗器及抽能系统,如下图所示。
4、串联电容器补偿
1)基本原理
2)串联电容器补偿装置的电气接线
3)串联补偿装置的主要设备
a.电容器组。
b.非线性电阻器。
c.触发型火花间隙。
d.旁路断路器。
e.阻尼回路。
f.电流互感器。

