数控系统硬件安装与连接
上一节
下一节

(1)在机床不通电的情况下,按照电气设计图纸将LCD/MDI 单元,CNC 主机箱,
伺服放大器,I/O 板,机床操作面板,伺服电机安装到正确位置。
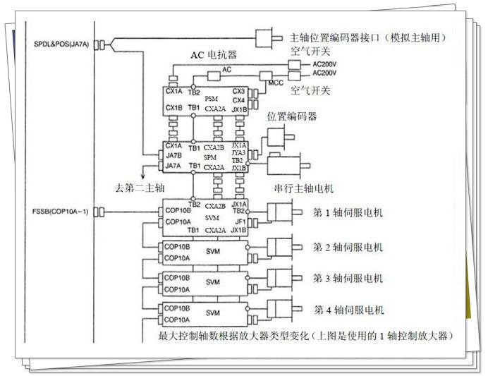
(2)基本电缆连接。(详细说明请参照硬件连接说明书)为了方便说明,我们以
0i MC系统连接为例进行连接











目录

(1)在机床不通电的情况下,按照电气设计图纸将LCD/MDI 单元,CNC 主机箱,
伺服放大器,I/O 板,机床操作面板,伺服电机安装到正确位置。
(2)基本电缆连接。(详细说明请参照硬件连接说明书)为了方便说明,我们以
0i MC系统连接为例进行连接










