经验设计法应用1(送料小车的控制)
-
1 视频
-
2 测验
上一节
下一节
知识要点:
6.1 经验设计法应用1(送料小车的控制)
1、任务引领
该任务完成物料的自动上下料和运输,其工艺过程如下:当启动按钮SB3后,小车在限位开关SQ0处装料,延时20S后,装料结束;小车开始右行,碰到限位开关SQ1后,小车停止;开始卸料,延时15秒后,卸料结束,小车左行,左行碰到限位开关SQ0后,小车停止,又开始装料。。。。如此周而复始的循环工作,直到按下停止按钮SB0

2、任务分析
(1)程序设计时应从输出点着手思考,而不能从输入点着手。因为输出点才是去控制每个被控对象该如何动作的信号,输入点不过是参与控制的不同条件而已。
(2)I/o地址分配表

3、任务实施
(1)系统启停 标记位控制程序
当 M0.0=1系统当前处于启动状态,当 M0.0=0表示系统处于停止状态

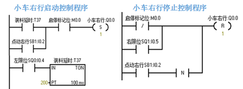
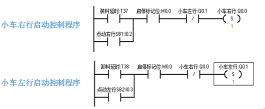
(2)小车右行控制程序

(3)小车装料控制程序

(4)小车左行控制程序

(5)小车卸料控制程序

(6)小车左右行互锁程序


