新能源汽车仪表系统检修
-
1 内容
-
2 测验
-
3 课件
-
4 扩展学习
上一节
下一节
任务描述:一辆帝豪EV450轿车用户反映:组合仪表不显示。经过维修技师检测:初步认为线路故障或组合仪表总成故障,需要选择正确工具对故障进行检测并修复。
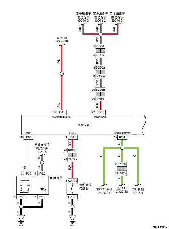
一、仪表系统的工作原理
仪表通过硬线及 CAN 两种方式采集车载信号,将需要的信息以步进电机指针,TFT 液晶图形以及 LED 灯的形式显示给驾驶者。
显示区:包含门开界面、倒车雷达、正常行驶界面、充电界面、PEPS 提示界面。
二、转向信号灯的工作原理


诊断流程:
步骤1:检查保险丝IF35。测量保险丝IF35两端对地电压,判断保险丝及前端供电线路是否正常。
步骤2:检测组合仪表IP01 端子32对地电压。用万用表测量组合仪表IP01 端子32对地电压值,判断是否正常?
步骤3:检查保险丝IF25。打开点火开关,测量保险丝IF25两端对地电压,判断保险丝IF25及前端供电线路是否正常。
步骤4:检测组合仪表IP01 端子13对地电压。用万用表测量仪表IP01 端子13对组合仪表IP01端子16的电压值,判断是否正常?
步骤5:检测蓄电池正极对组合仪表IP01端子16的电压。用万用表测量仪表IP01 端子13对组合仪表IP01端子16的电压值,判断是否正常?
步骤6:系统正常。
步骤7:工位恢复到标准工位位置,5S规范。

