任务3 解析调压和减压回路
-
1 接任务
-
2 做任务
-
3 做小结
-
4 思政点点通
上一节
下一节
【接任务】下载学习任务单,提前了解学习工作任务,做好准备
任务描述:

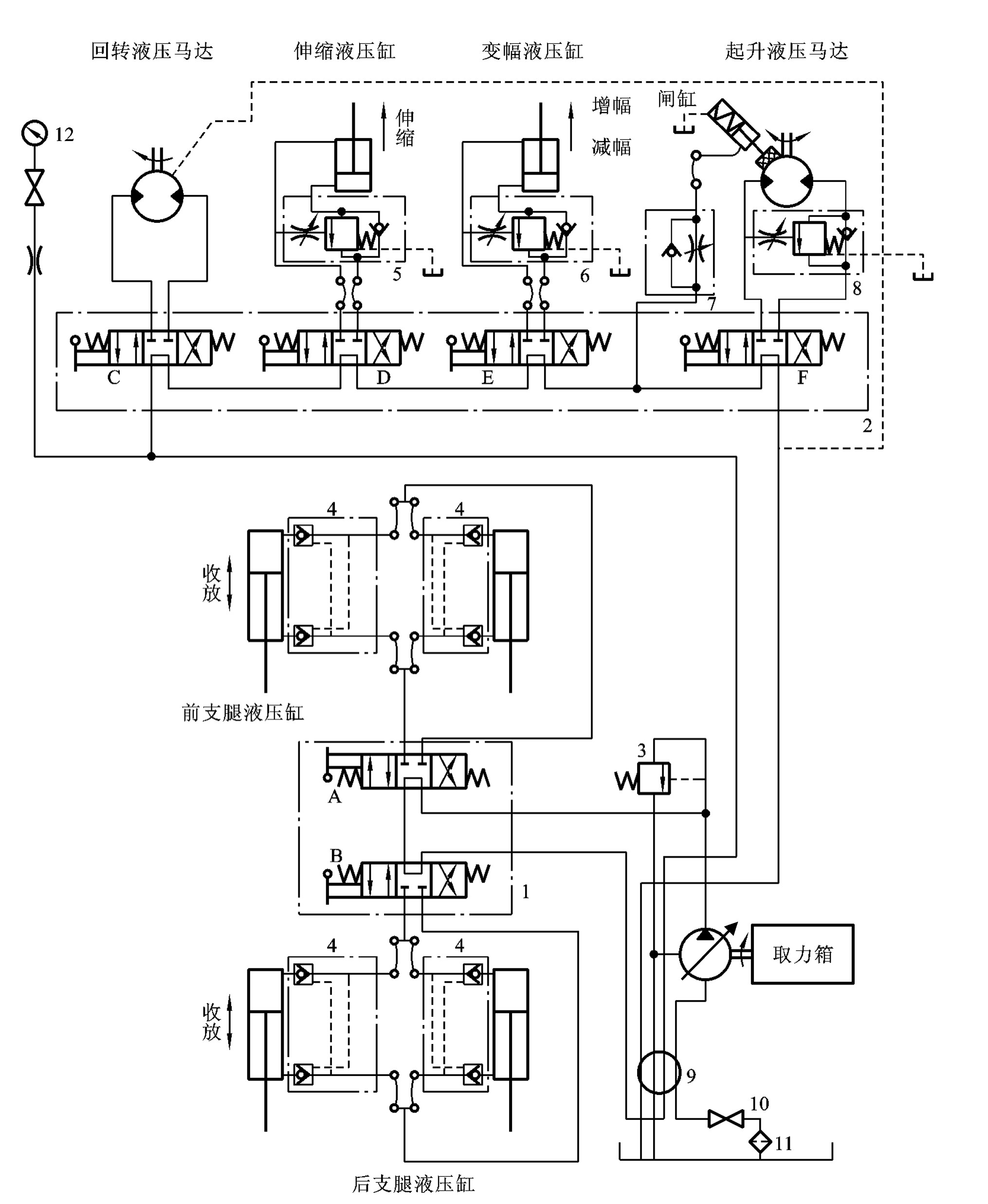
Q50汽车起重机起吊作业时,重物重量决定着系统工作压力的高低,重物越重,压力越高。为确保系统不至于过载,需要设置系统最高压力。同时,为使系统有更大的起吊重量,也需要设置调压功能。这是通过调压回路来实现的。



汽车起重机

汽车起重机液压系统图
本任务首先要了解调压基本回路和减压回路构成与功能,掌握调压回路中溢流阀功用和减压回路中减压阀功用,再来解析起重机液压系统中的调压控制回路,把握汽车起重机的调压回路特点。
任务目标:
-知识目标-
1.掌握调压回路和减压回路构成与功能机理;
2.掌握汽车起重机液压系统的调压控制回路特点。
-能力目标-
1.能辨识调压回路和减压回路类型,判断其回路功能;
2.会分析汽车起重机液压系统的调压回路。
-素质目标-
1.加强液压系统压力安全意识;
2.培养学生学以致用,分析解决问题的能力。
【看一看】4分钟了解调压和减压基本回路


