锥体连杆零件车削加工

一、图样分析
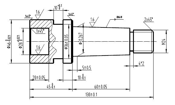
圆锥连杆零件(图1-7-3)所示,台阶轴直径尺寸分别为Φ460-0.021,尺寸精度较高,而且台阶面和圆锥面一端的表面粗糙度Ra1.6,因此需要粗加工和精加工,总长度尺寸为130±0.10mm,,台阶长度尺寸450-0.10、60±0.05,加工时应注意台阶长度尺寸,轴的两端一倒角为2×45º倒角,一端的螺纹为M24 。内孔的精度较高Φ280-0.021、和长度尺寸20±0.05,精度较高,也要分粗精加工。切槽尺寸槽宽10(+0.1/0)工件的较长,为了保证工件的同轴度,加工时采用一夹一顶的定位装夹方式。加工时应先在台阶端车削10~20mm定位台阶,在圆锥的螺纹端加工顶尖孔。
二、加工准备
机床:卧式车床CD6140A
刀具:90º、45º硬质合金车刀、高速钢光刀、内孔车刀、内孔光刀、切槽刀、螺纹车刀,刀柄25×25,中心钻、Φ26钻头。
夹具:三爪自定心卡盘、活顶尖
材料:45#钢 Φ50×135
工具:卡盘扳手、刀架扳手
量具:游标卡尺、游标深度卡尺、钢板尺、千分尺、内径千分尺、深度卡尺、莫氏4号锥度套规、M24螺纹环规。
三、加工实施
1.安装车刀 按照车刀的安装方法正确安装车刀。
2.工件的安装 三爪卡盘定位和顶尖装夹工件的一夹一顶方法和三爪自定心卡盘定位装夹工件两种定位装夹方法。
3.调整切削用量 合理选取并计算调整切削用量。
4.车削加工步骤
(1)粗基准定位装夹 车削台阶端10~20mm长的夹头
(2)调头粗基准定位装夹 车端面、钻中心孔
(3)一夹一顶定位装夹 粗车螺纹及圆锥直台阶,留1mm加工余量;
(4)调头三爪自定心卡盘装夹台阶面 粗车Φ460-0.021台阶面,留精加工余量;钻中心孔,Φ26钻头钻底孔; 粗车内孔,留1mm加工余量;精车台阶面、倒角; 精车内孔、倒角。切槽槽宽为10mm,并且槽两端倒角。
(5)调头一夹一顶定位装夹 精车螺纹外圆柱面、倒角、切槽;
车螺纹;粗车圆锥面莫氏4号锥度,圆锥半角1º29′12″;
四、 锥体连杆零件车削加工演示视频

