2.2 工作任务二 综合布线系统设计
任务分析
(1)满足要求,兼顾发展。
(2)易于扩充。预留空间,以便于根据将来更大的需求,保证较好的扩展性和足够的升级空间。
(3)遵从标准。采用星型布线系统设计,遵从国际标准(ISO/IEC 11801)和国内标准。
(4)高质量传输。能支持语音、数据等综合信息的高质量传输,并能适应各种网络结构、各种不同厂家的终端产品及网络产品。
(5)统一出口,线路规范。布线系统的信息出口采用国际标准的RJ-45插座,以统一的线路规格和设备接口,使任意信息点都能接插不同类型的终端设备,如计算机、打印机、电话机等。
(6)一次性投资,维护费用低,使整体投资到达最少。
任务要求
任务名称 | 综合布线系统设计 |
任务目标 | 熟悉综合布线系统的组成及设计步骤,掌握综合布线方案的设计 |
学习方式与工具 | 网络布线实训室、互联网、Internet搜索、资料查阅、团队协作、角色扮演等 |
相关知识 | 综合布线系统的组成、综合布线系统的设计步骤、综合布线方案设计。 |
工作任务 | (1)分析用户需求、获取建筑物平面图,然后根据目前综合布线设计标准及用户设计要求,明确信息点分布、安装与设计规范、设计范围及要求;(2)工作区子系统设计;(3)水平子系统设计;(4)干线子系统设计;(5)管理子系统设计;(6)设备间子系统设计;(7)建筑群子系统设计;(8)系统接地。 |
完成任务和成果 | 教学楼网络布线系统设计方案 |
2.2.1综合布线系统概述
1.综合布线系统
2.综合布线系统的组成


综合布线系统
(1)工作区
(2)配线子系统
(3)干线子系统
(4)管理间
(5)设备间
(6)进线间
(7)建筑群子系统
3.综合布线系统标准
ISO/IEC 11801:用户楼宇通用布线标准。
EIA/TIA-568:工业标准和国际商务建筑布线标准。
EIA/TIA-569:国际商务建筑布线管理标准。
EIA/TIA-606:商业大楼电信基础设施的管理标准。
EIA/TIA-607:商业大楼接地/连接要求。
EIA/TIA TSB 67、TSB95:非屏蔽双绞线系统传输性能验收规范。
2.2.2 综合布线系统的设计步骤



综合布线系统的设计步骤流程图

2.2.3综合布线系统建设内容及要求
根据网络用户需求分析,推荐采用“双绞线+光纤”星型全模块化结构,以现有网络中心为核心,采用光纤连接到新建教学楼网络设备间,教学楼楼网络采用非屏蔽超五类(或六类)系统解决方案。
1.系统建设的设计目标
(1)实用性
(2)综合性
(3)灵活性
(4)可管理性
(5)扩展性
(6)开放性
(7)经济性
(8)长期性
2.系统建设的整体内容
综合布线包括计算机网络系统、语音系统两大部分。教学楼的综合布线由工作区、水平子系统、管理区、干线子系统、设备间5个部分构成,充分考虑了高可靠性、高速率传输特性、可扩充性,并兼顾了与其他建筑物(办公楼)连接成建筑干线子系统的可能性。
校园网主干网采用光缆作为传输介质,采用交换式千兆以太网技术
3.系统设计的基本要求
(1)网络结构选用灵活的星形拓扑结构
(2)主干网应具有较高的通信带宽和稳定、可靠的特点
(4)支持在布线平台上远程联网,实现僻远工作点的网络互联。
(5)为客户或其他个人办公地点提供网络服务。
(6)在布线平台上建立整个网络,可以支持多种网络协议、高层协议和多媒体应用。
2.2.4工作区子系统设计
工作区应由配线子系统的信息插座模块(TO)延伸到终端设备处的连接缆线及适配器组成。
根据建筑物的实际情况,在充分掌握工作区信息插座的安装要求后,进行工作区的子系统的设计。要求算出每个建筑物的信息模块的数量,计算出现场压接跳线RJ-45所需的数量。
1.工作区设备缆线的要求
工作区设备缆线、电信间配线设备的跳线和设备缆线之和不应大于10m,当大于10m时,水平缆线长度(90m)应适当减少。
2.工作区的电源应符合的要求
(1)每一个工作区至少应配置1个220V交流电源插座。
(2)工作区的电源插座应选用带保护接地的单相电源插座,保护接地与零线应严格分开。
(3)每个工作区的服务面积,应按不同的应用功能确定。
表2-6 工作区面积划分表
建筑物类型及功能 | 工作区面积(m2) |
网管中心、呼叫中心、信息中心等终端设备较为密集的场地 | 3~5 |
办公区 | 5~10 |
会议、会展 | 10~60 |
商场、生产机房、娱乐场所 | 20~60 |
体育场馆、候机室、公共设施区 | 20~100 |
工业生产区 | 60~200 |
2.2.5配线子系统设计
配线子系统(水平子系统)应由工作区的信息插座模块、信息插座模块至电信间配线设备(FD)的配线电缆和光缆、电信间的配线设备及设备缆线和跳线等组成。
配线子系统的设计首先应根据工程提出的近期和远期终端设备的设置要求、用户性质、网络构成及实际需要确定建筑物各层需要安装信息插座模块的数量及其位置,确定配线线缆的数量和类型,配线应留有扩展余地。
1.确定信息插座的数量和类型
表2-7 信息点数量配置
建筑物功能区 | 信息点数量(每一工作区) | 备注 | ||
电话 | 数据 | 光纤(双工端口) | ||
办公区(一般) | 1个 | 1个 | ||
办公区(重要) | 1个 | 2个 | 1个 | 对数据信息有较大的需求 |
出租或大客户区域 | 2个或2个以上 | 2个或2个以上 | 1或1个以上 | 指整个区域的配置量 |
办公区(e2务工程) | 2~5个 | 2~5个 | 1或1个以上 | e2务工程即配置内、外双网络 |
(2)确定信息插座的类型
安装在地面上的接线盒应防水和抗压
安装在墙面或柱子上的信息插座底盒、多用户信息插座盒的底部离地面的高度宜为300mm
(3)确定信息插座的数量
信息插座需求量计算公式如下:
m=n+n×3%
其中:
m——信息模块的总需求量;
n——信息点的总量;
n×3%——富余量。
2.确定配线线缆的数量和类型
(1)配线子系统线缆数量
(2)配线子系统线缆长度


配线子系统信道的最大长度不应大于100m。
工作区设备缆线、电信间配线设备的跳线和设备缆线之和不应大于10m,当大于10m时,水平缆线长度(90m)应适当减少。
楼层配线设备(FD)跳线、设备缆线及工作区设备缆线各自的长度不应大于5m。
子系统线缆的连接
(3)配线子系统线缆的连接
电话交换配线的连接方式应符合图2-10要求。
计算机网络设备连接方式。
A.经跳线连接应符合图2-11要求。
B.经设备缆线连接方式应符合图2-12要求


连接方式




3.确定水平线缆的长度
确定水平线缆的长度主要依据以下原则:
确定布线方法和线缆走向
确定电信间所管理的区域
确定离电信间最远的信息插座的距离
确定离电信间最近的信息插座的距离
留有端接容差
计算公式有三种
(1)订货总量(总长度m)= 所需总长+所需总长×10%+n×6
(2)整幢楼的用线量=
N——楼层数
C——每层楼用线量;C =[0.55×(L+S)+6]×n
L——本管理区域离电信间最远的信息点距离
S——本管理区域离电信间最近的信息点距离
n——本管理区域的信息点总数
0.55——备用系数
6——端接容差
(3)总长度=(A+B)/2×n×1.2
A——最短信息点长度
B——最长信息点长度
N——楼内需要安装的信息点数
1.2——余量参数
4.电缆订购
(1)电缆的订购首先要计算平均走线长度
计算公式为:平均走线长度= 0.55×(L + S)+ 6

(2)下一步要计算出每一箱双绞线可做的信息点数(可做的双绞线条数)

(3)然后计算出所需箱数
5.配线子系统布线方案
在水平布线中一般可采用以下三种布线类型:
直接埋管式
先走吊顶内线槽,再走支管到信息出口的方式
地面线槽方式
其余线缆敷设方式都是这三种方式的改良型和综合型。
布线方式

图2-14直接埋管布线方式


2.2.6 电信间设计
电信间的设计主要是选择管理电信间的位置和数量,并确定电信间的配线设备。在进行设计之前首先要了解电信间常用的配线设备。
电信间常用的配线设备
(1)双绞线端接
双绞线端接的部件主要由三种:8位模块式配线架、110型配线架和跳线。
8位模块式配线架:模块式配线架有12口、24口、48口等,主要用于数据配线。
110型配线架:110型配线架主要用于语音和数据配线。如图2-19是美国康普公司的110配线架。安装时,将双绞线的线对,按顺序压入接线块的槽中,如图2-20所示,用专用工具将线头切断;然后选择相应的连接块(3、4或5对),用专用的打线工具打到接线块上,连接块的类型具体取决于每条线路所需的线对数目。
跳线:对模块式配线架跳接的跳线选择RJ45跳线;对110配线架跳接的跳线分跨接式跳线和插入式跳线。跨接式跳线(简易跳线)有1,2,3和4对线四种,使用专用工具直接压入跳线架完成跳线操作。插入式跳线(快速跳线)也有1,2,3和4对线四种,只要把插头夹到所需的位置,就完成了跳线操作。
光纤端接
光纤端接的部件主要有:光纤配线架、光纤适配器和连接器。
![]() | ![]() |
![]() | ![]() |
光纤适配器和连接器:常用的光纤适配器和连接器有SC型、S T型、LC型、FC型等,如图2-23所示。
在各种不同形式的光纤端接装置上,根据不同的光纤产品的要求选择不同的光纤适配器面板和光纤连接器。

2.电信间的位置和大小
(1)电信间的数量应按所服务的楼层范围及工作区面积来确定。如果该层信息点数量不大于400个,水平缆线长度在90m范围以内,宜设置一个电信间;当超出这一范围时宜设两个或多个电信间;每层的信息点数量数较少,且水平缆线长度不大于90m的情况下,宜几个楼层合设一个电信间。
(2)电信间应与强电间分开设置,电信间内或其紧邻处应设置缆线竖井。
(3)电信间的使用面积不应小于5m2,也可根据工程中配线设备和网络设备的容量进行调整,注意设备要有足够的安装空间。电信间主要为楼层安装配线设备和楼层计算机网络设备(HUB或SW)的场地,并可考虑在该场地设置缆线竖井、等电位接地体、电源插座、UPS配电箱等设施。在场地面积满足的情况下,也可设置建筑物诸如安防、消防、建筑设备监控系统、无线信号覆盖等系统的布缆线槽和功能模块的安装。如果综合布线系统与弱电系统设备合设于同一场地,从建筑的角度出发,称为弱电间。
电信间内的设备安装宜符合下列规定
A.机架或机柜前面的净空不应小于800mm,后面的净空不应小于600mm。
B.壁挂式配线设备底部离地面的高度不宜小于300mm。
(4)电信间应采用外开丙级防火门,门宽大于0.7m。电信间内温度应为10~35℃,相对湿度宜为20%~80%。如果安装信息网络设备时,应符合相应的设计要求。
电信间内配线设备选择和设计
在电信间的配线设备主要完成工作区线缆、干线线缆和某些设备线缆的端接。一般情况下配线设备的选择根据工程提出的近期和远期终端设备的设置要求、用户性质、网络构成及实际需要确定,应考虑一定的备用量。
FD配线设备应采用8位模块式配线架或110配线架和光纤配线架等。连接至电信间的每一根水平电缆/光缆应终接于相应的配线模块,配线模块与缆线容量相适应;电信间FD主干侧各类配线模块应按电话交换机、计算机网络的构成及主干电缆/光缆的所需容量要求及模块类型和规格的选用进行配置;电信间FD采用的设备缆线和各类跳线宜按计算机网络设备的使用端口容量和电话交换机的实装容量、业务的实际需求或信息点总数的比例进行配置,比例范围为25%~50%。
其中模块式配线架和光纤配线架根据选择的产品的容量,考虑一定的备用量就可以了。
在这里主要介绍110型硬件的设计步骤。
决定电信间要使用的硬件类型
如果线对总数超过2000,则使用110A交连硬件。
110A交连硬件占用较少的墙空间或框架空间,但需要一名技术人员负责线路管理。110A型用于用户不经常对楼层的线路进行修改、移位或重组的情况。
110P型用于用户经常对楼层的线路进行修改、移位或重组的情况。
(2)决定待端接线路模块化系数(每条线路所含的线对数目)
这与系统有关,不同厂家不同系统的端接参数不同。一般常用的端接线路模块化系数:
设备连接电缆端采用3对线。
干线电缆端接采用2对线或3对线(语音端接采用2对线,数据端接采用3对线)。
工作区线缆端接采用4对线。
(3)决定所需接线块的规格和数量
确定话音和数据线路要端接的电缆对总数,然后决定所需接线块的规格和数量。计算方法可以通过以下例题了解。
【例2-2】计算含300对线接线块的110配线设备可以端接多少个4对线线路。
110接线块每行可端接25对线,300对线的接线块每块有12行。
计算公式如下:
首先计算每行可以端接的线路数

若线路模块化系数选取4个线对,则每行可以端接的线路数为

最后的线路需用一个100C-5的连接块来连接多余的线对。
一个300对线的接线块可端接的线路有6×12=72条,每条线路含4对线。
同理可得其他常见的110型配线设备的线路端接容量,如表2-8所示。
常见的110型配线设备的线路端接容量

【例2-3】计算某电信间服务的I/O数为120个,确定所需接线块的规格和数量。
设使用300对线的接线块,每块可以端接的线路数是72条,所以

1.7取整为2,即需要2个含300对线的接线块。
4)列出管理电信间全部材料清单和画出详细的结构图
干线子系统的设计
干线子系统的设计主要是干线线缆的设计和设备间的建筑物配线设备(BD)的设计。其中BD主要是对主干线缆、各种设备线缆以及建筑群子系统线缆进行端接,其使用设备及选择和计算方法可以参考对电信间的设计。这部分的主要设计内容是干线线缆的设计。
干线子系统的设计所要解决的主要是传输介质和路由设计。
介质选择
1.介质选择

干线子系统常用的是大对数双绞线和62.5 m / 125 m光缆。选择的依据是信息类型、传输速率、信息的带宽和容量。主干缆线宜设置双绞电缆与光缆,并互相作为备份路由。
2.设计原则
(1)干线子系统所需要的电缆总对数和光纤总芯数,应满足工程的实际需求,并留有适当的备份容量。主干电缆和光缆所需的容量要求及配置应符合以下规定:
对语音业务,大对数主干电缆的对数应按每一个电话8位模块通用插座配置1对线,并在总需求线对的基础上至少预留约10%的备用线对。如语音信息点8位模块通用插座连接ISDN用户终端设备,并采用S接口(4线接口)时,相应的主干电缆则应按2对线配置。
对于数据业务应以集线器(HUB)或交换机(SW)群(按4个HUB或SW组成1群);或以每个HUB或SW设备设置1个主干端口配置。每1群网络设备或每4个网络设备宜考虑1个备份端口。主干端口为电端ICl时,应按4对线容量,为光端口时则按2芯光纤容量配置。
当工作区至电信间的水平光缆延伸至设备间的光配线设备(BD/CD)时,主干光缆的容量应包括所延伸的水平光缆光纤的容量在内。
(2)干线子系统应选择干线电缆较短,安全和经济的路由,且宜选择带门的封闭型综合布线专用通道敷设干线电缆,也可与弱电竖井合用。
(3)点对点端接是最简单、最直接的配线方法,电信间的每根干线电缆直接从设备间延伸到指定的楼层电信间。分支递减终接是用1根大对数干线电缆来支持若干个电信间的通信容量,经过电缆接头保护箱分出若干根小电缆,它们分别延伸到相应的电信间,并终接于目的地的配线设备。干线电缆宜采用点对点终接,也可采用分支递减终接。
(4)若电话交换机和计算机主机设置在建筑物内不同的设备间,宜采用不同的主干缆线来分别满足语音和数据的需要,而且需要将话音电缆连至交换机房,数据电缆连至计算机房。
(5)线缆不应布放在电梯、供水、供气、供暖、强电等竖井中。
(6)在同一层若干电信间之间宜设置干线路由。
(7)建筑物与建筑群配线设备处各类设备缆线和跳线的配备宜按计算机网络设备的使用端口容量和电话交换机的实装容量、业务的实际需求或信息点总数的比例进行配置,比例范围为25%~50%。
3.干线子系统的布线距离
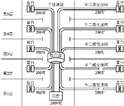
综合布线系统各部分缆线如图2-24所示。

各主干线段缆线长度的关系及要求,如表2-9的要求。

4.干线子系统设计步骤
(1)确定每个管理区的干线电缆要求
(2)确定整座楼的干线电缆要求
(3)确定电信间至设备间的干线电缆路由
(4)确定接合方式
(5)确定干线电缆的长度
![]() | ![]() |
图2-25点对点接合方法 | 图2-26分支接合方法 |
2.2.8建筑群子系统的设计
规模较大的机构,通常是由几幢相邻或不相邻的房屋建筑组成。
建筑群子系统的设计是确定建筑群配线设备(CD)的类型、数量及安装位置;设计建筑物之间的主干电缆和光缆的类型、数量及敷设方式。
1.确定建筑群配线设备(CD)的类型、数量及安装位置
CD主要是对建筑物之间的主干电缆和光缆进行端接,其使用的配线设备及选择和计算方法可以参考对电信间的设计。CD配线设备内、外侧的容量应与建筑物内连接BD配线设备的建筑群主干缆线容量及建筑物外部引入的建筑群主干缆线容量相一致。
CD宜安装在进线间或设备间,并可与入口设施或BD合用场地
2.建筑物之间的主干电缆和光缆的类型、数量
连接建筑物之间的设备,主要采用光纤,根据距离远近和传输带宽的要求,可考虑选择多模或单模光纤;用光纤连接,其成本相对较高,有时建筑物的信息点比较少或距离比较近的情况,也用双绞线或粗缆、细缆连接。双绞线最好用屏蔽的,它们都要注意接地,并且增加防雷设备。否则,雷雨季节,因感应雷电而把设备烧毁。
3.建筑物之间的主干缆线的敷设方式
在设计建筑群子系统的布线方案时,推荐的设计步骤如下:
① 确定敷设现场的特点。
② 确定电缆系统的一般参数。
③ 确定建筑物的电缆入口。
④ 确定明显障碍物的位置。
⑤ 确定主电缆路由和备用电缆路由。
⑥ 选择所需电缆类型和规格。
⑦ 确定每种方案所需的劳务成本。
⑧ 确定每种方案所需的材料成本。
⑨ 选择最经济、最实用的设计方案。
2.2.9设备间的设计
设备间是大楼的电话交换机设备和计算机网络设备,以及建筑物配线设备(BD)安装的地点,也是进行网络管理的场所。对综合布线工程设计而言,设备间主要安装总配线设备。设备间的典型布置如图2-27所示。设备间是整个布线系统的核心,其设置合理与否,关系整个全局。因此,需要综合考虑,统筹安排。

.设备间的位置
设备间的设计应符合下列规定:
(1)设备间宜处于干线子系统的中间位置,并考虑主干缆线的传输距离与数量。
(2)设备间宜尽可能靠近建筑物线缆竖井位置,有利于主干缆线的引入。
(3)设备间的位置宜便于设备接地。
(4)设备间应尽量远离高低压变配电、电机、X射线、无线电发射等有干扰源存在的场地。
(5)设备间室温度应为10~35℃,相对湿度应为20%~80%,并应有良好的通风。
(6)设备间内应有足够的设备安装空间,其使用面积不应小于10m2,该面积不
包括程控用户交换机、计算机网络设备等设施所需的面积在内。
如果一个设备间以10m2计,大约能安装5个19英寸标准机柜。在机柜中安装用于端接电话大对数电缆的110配线模块和用于端接数据主干缆线的配线设备模块,大约能支持总量为6000个信息点所需(其中电话和数据信息点各占50%)的建筑物配线设备安装空间。
(7)设备间梁下净高不应小于2.5m,采用外开双扇门,门宽不应小于1.5m。
2.确定设备间的室内设计
(1)设备间应防止有害气体(如氯、碳水化合物、硫化氢、氮氧化物、二氧化碳等)侵入,并应有良好的防尘措施。
(2)在地震区的区域内,设备安装应按规定进行抗震加固。
(3)设备安装宜符合下列规定:
机架或机柜前面的净空不应小于800mm,后面的净空不应小于 600mm。
壁挂式配线设备底部离地面的高度不宜小于300mm。
(4)设备间应提供不少于两个220V带保护接地的单相电源插座,但不作为设备供电电源。
(5)设备间如果安装电信设备或其他信息网络设备时,设备供电应符合相应的设计要求。
2.2.10 进线间的设计
进线间是建筑物之间,建筑物配线系统与电信运营商和其它信息业务服务商的配线网络互连互通及交接的场所,也是大楼外部通信和信息管线的入口部位;并可作为入口设施和建筑群配线设备的安装场地。进线间一个建筑物宜设置1个,一般位于地下层。
1.进线间的位置
进线间的位置选择应符合以下条件:
(1)进线间应设置管道入口。外线宜从两个不同的路由引入进线间,有利于与外部管道沟通。
(2)进线间宜靠近外墙和在地下设置,以便于缆线引入。进线间应符合下列规定:
进线间应防止渗水,宜设有抽排水装置。
进线间应与布线系统垂直竖井沟通。
进线间应采用相应防火级别的防火门,门向外开,宽度不小于1000mm。
进线间应设置防有害气体措施和通风装置,排风量按每小时不小于5次容积计算。
进线间入口管道口所有布放缆线和空闲的管孔应采取防火材料封堵,做好防水处理。
(3)与进线间无关的管道不宜通过。
2.进线间的大小
进线间应满足缆线的敷设路由、成端(端接)位置及数量、光缆的盘长空间和缆线的弯曲半径、充气维护设备、配线设备安装所需要的场地空间和面积。
进线间的大小应按进线间的进线管道最终容量及入口设施的最终容量设计。同时应考虑满足多家电信业务经营者,安装入口设施等设备的面积。
3.进线间的设备配置
进线间的设备一般以电信业务经营者所提供的设备为准,同时应满足以下要求:
(1)建筑群主干电缆和光缆、公用网和专用网电缆、光缆及天线馈线等室外缆线进入建筑物时,应在进线间转换成室内电缆、光缆,并在缆线的终端处可由多家电信业务经营者设置入口设施,入口设施中的配线设备应按引入的电、光缆容量配置。
(2)电信业务经营者在进线间设置安装的入口配线设备应与BD或CD之间敷设相应的连接电缆、光缆,实现路由互通。缆线类型与容量应与配线设备相一致。满足接入业务及多家电信业务经营者缆线接入的需求,并应留有2~4孔的余量。
(3)进线间如安装配线设备和信息通信设施时,应符合设备安装设计的要求。
2.2.11管理方案的设计
管理是针对设备间、电信间和工作区的配线设备、缆线等设施,按一定的模式进行标识和记录的规定。内容包括:管理方式、标识、色标、连接等。这些内容的实施,将给今后维护和管理带来很大的方便,有利于提高管理水平和工作效率。特别是较为复杂的综合布线系统,如采用计算机进行管理,其效果将十分明显。
1.管理的内容和方式
对设备间、电信间、进线间和工作区的配线设备、缆线、信息点等设施应按一定的模式进行标识和记录。
(1)在每个配线区实现线路管理的方式是在各色标区域之间按应用的要求,采用跳线连接。应用色标区分配线设备的性质,使管理者可以容易地区分干线电缆、配线电缆或设备端点。
(2)采用标签表明端接区域、物理位置、编号、容量、规格等,以便维护人员在现场一目了然地加以识别。
其中不同的色标标识不同的设备和缆线的用途,如:
蓝色:用于连接水平缆线的配线设备。
白色:用于连接建筑物内主干缆线的配线设备(一级主干)。
灰色:用于连接建筑物内主干缆线的配线设备(二级主干)。
棕色:用于连接建筑群主干缆线的配线设备。
绿色:用于建筑物分界点,连接入口设施与建筑群的配线设备。
紫色:用于与信息通信设施PBX、计算机网络、传输等设备连接的配线设备。
橙色:用于分界点,连接入口设施与外部网络的配续设备。
黄色:用于报警、安全等其他线路。
红色:预留备用。
2.标识和记录的要求
综合布线系统管理标识和记录宜符合下列规定:
(1)综合布线系统工程宜采用计算机进行文档记录与保存,简单且规模较小的综合布线系统工程可按图纸资料等纸质文档进行管理,并做到记录准确、及时更新、便于查阅;文档资料应实现汉化。
(2)综合布线的每一电缆、光缆、配线设备、端接点、接地装置、敷设管线等组成部分均应给定唯一的标识符,并设置标签。标识符应采用相同数量的字母和数字等标明。
(3)电缆和光缆的两端均应标明相同的标识符。
(4)设备间、电信间、进线间的配线设备宜采用统一的色标区别各类业务与用途的配线区。
(5)综合布线系统使用的标签可采用粘贴型和插入型。
(6)电缆和光缆的两端应采用不易脱落和磨损的不干胶条标明相同的编号。
(7)所有标签应保持清晰、完整,并满足使用环境要求。
目前,市场上已有配套的打印机和标签纸供应。
3.电子配线设备
电子配线设备目前应用的技术有多种,在工程设计中应考虑到电子配线设备的功能,在管理范围、组网方式、管理软件、工程投资等方面,合理地加以选用。
综合布线系统相关设施的工作状态信息应包括:设备和缆线的用途、使用部门、组成局域网的拓扑结构、传输信息速率、终端设备配置状况、占用器件编号、色标、链路与信道的功能和各项主要指标参数及完好状况、故障记录等,还应包括设备位置和缆线走向等内容。
通过管理软件可以快速获得以下信息:信息点所在的位置;连接到管理间配线架上的端口号;此线缆通道的性能报告;连接的交换机及集线器的端口号;对应的配线架端口号;设备的连接关系;其它相关信息。
2.2.12电气防护和接地系统的设计
综合布线中电气防护和接地系统的好坏,直接影响整个系统运行的质量。因此,必须考虑电气防护和接地等问题。下面分别进行讨论。
1.电气防护
2.接地设计
1.电气防护
(1)综合布线电缆与附近可能产生高电平电磁干扰的电动机、电力变压器、射频应用设备等电器设备之间应保持必要的间距
(2)综合布线系统应根据环境条件选用相应的缆线和配线设备,或采取防护措施,并应符合下列规定:
1)当综合布线区域内存在的电磁干扰场强低于3V/m时,宜采用非屏蔽电缆和非屏蔽配线设备。
2)当综合布线区域内存在的电磁干扰场强高于3V/m时,或用户对电磁兼容性有较高要求时,可采用屏蔽布线系统和光缆布线系统。
3)当综合布线路由上存在干扰源,且不能满足最小净距要求时,宜采用金属管线进行屏蔽,或采用屏蔽布线系统及光缆布线系统。
4)如果局部地段与电力线等平行敷设,或接近电动机、电力变压器等干扰源,且不能满足最小净距要求时,可采用钢管或金属线槽等局部措施加以屏蔽处理。
2.接地设计
(1)综合布线接地系统的组成
1)接地线:是指综合布线系统中各种设备与大楼总接地体之间的连线。
2)接地体:是指接地电极,分人工接地和自然接地两种,其作用就是与大地同一电位。
(2)综合布线系统接地的设置
2.2.13布线系统方案设计
综合布线系统的总体方案包含确定综合布线系统组成、类型级别、产品选型、设备配置和系统指标等重要问题。为了提高综合布线系统工程设计质量,必须在广泛收集基础资料、深入调查研究工程实际和掌握用户客观需要等情况的前提条件下,拟定初步设想的总体方案,广泛吸取各方面意见,不断修正和完善,以提高总体方案的先进性、正确性和合理性。
1.系统的设计任务
首先应概要介绍该智能化建筑的使用功能和性质,例如商业贸易综合性办公楼或交通运输枢纽业务楼等。此外,对于智能化建筑的特点和其重要性应作必要的叙述。
根据目前信息需求的程度和今后信息业务发展状况以及对信息的特殊要求,充分论证采用综合布线系统的必要性和可行性(包括经济方面的因素)。
建设单位提供委托设计的有关文件或会议纪要,在这些文件中对综合布线系统工程的具体范围、建设规模、建设进度等都有明确的要求。在工程设计中应将有关设计的部分内容摘录,以便会审设计中参考查阅。
在工程设计中应根据建设单位要求的建设计划,考虑与建筑设计和施工的进度进行具体配合协调,同时对与其他系统工程(例如计算机网络系统工程)之间的建设计划进行统一的安排,做出具体细致配合的建议,上述内容应在工程设计文件中加以说明,力求互相配合协调,不会发生矛盾和脱节等现象。
综合布线系统工程设计任务中的其他重要内容的阐述,例如工程设计阶段、建设投资总额和建设单位要求信息保密等重要的必须叙述的内容。
2.布线系统的设计依据
智能化建筑建设单位提供的综合布线系统工程设计委托任务书或双方签订的合同及有关协议。
智能化建筑内的用户信息需求的数量和分布以及各种信息的具体要求。如果建设单位能够提供工程设计中所有用户信息需求的详实资料和确切数据,作为综合布线系统工程设计中的基本依据,这时可不需进行调查或预测。
在综合布线系统工程设计中,必须贯彻执行国内外有关的设计规范或施工有关规定,尤其是近期发布实施的国内标准(包括国家标准和通信行业标准等)。在工程设计中应明确说明执行的标准名称和标准编号以及有关内容的要点。
对于与综合布线系统工程设计有关的文件和重要规定,尤其是国家主管建设部门或地方政府颁布的法规,应在设计文件中摘录或列入
3.具体的综合布线系统设计
由于智能化建筑的建设规模和工程范围的不同,其综合布线系统工程总体方案设计的内容也会有所区别,它涉及布线子系统的种类和数量以及设备配置等重要部分。为此,应根据所在建筑物的建设规模和工程范围的大小以及用户信息点的分布等因素来考虑。
4.工程概算
工程概算主要要说明的是选择哪些传输介质(线缆)和设备以及价格如何,需要哪些线材(槽管)以及其材料价格如何;施工有关费用需多少等问题。施工费用的计算一定要按有关的标准(即定额)来进行计算,注意要关注国家的最新定额以及地区的不同特点。
2.2.14施工图纸设计
施工图纸的设计主要包括设计施工说明、系统图、平面图几大部分,最终的施工图还应该包括各管理间和设备间的布置图,各墙场的分布图等。
1.设计说明
设计说明应包括简单的工程概况、设计依据、主要的子系统设计概况、主要施工方法和注意事项等。
2.系统图
综合布线系统图是所有配线架和电线缆路全面通信空间的立面详图,在图中应包括以下几方面的主要内容:
(1)工作区:各层的信息插座型号和数量。
(2)配线子系统:各层水平电缆型号和根数。
(3)干线和建筑群子系统:从主配线架(BD)到各分配线架(FD)的干线线缆的型号和根数、线缆敷设路由;从建筑群配线架(CD)到建筑物主分配线架(BD)的线缆的型号和根数、线缆敷设路由;以及各管理配线架的设备类型、数量等。
(4)电信间、设备间的位置及主要设备;进线间的位置及电信和网络进线的位置。
(5)图例说明等。
3.平面图
在平面图设计以前首先要确定选择哪个厂家的哪个型号的产品,在设计的过程中应根据以下原则进行穿管和布线槽:
(1)选择金属管时要注意管径选择大一点,一般管内截面利用率为25%~30%左右。
(2)线槽截面利用率不应超过50%。
【任务归纳】
通过本工作任务的学习,掌握综合布线系统设计,并能编写综合布线设计方案、招标文件、投标文件等。
通过任务拓展,锻炼学生自主学习、团队协作精神,并进一步熟悉掌握综合布线系统设计,熟悉综合布线工程项目的招标、投标、竞标,以及综合布线系统设计方案的编写。







