课题二 充电系统的故障诊断
一、充电系统常见故障现象及原因分析
1.充电指示灯不亮
故障现象:接通点火开关、发动机正常运转时,充电指示灯始终不亮。
2.电源系统不充电
故障现象:发动机起动后,仪表盘上的充电指示灯不熄灭,或在发动机正常运转过程中,充电指示灯始终不熄灭。
3.充电指示灯时亮时灭
故障现象:接通点火开关和发动机正常运转时,充电指示灯时亮时灭。
4.蓄电池充电不足
故障现象:接通点火开关时充电指示灯能亮,发动机起动后和运转时充电指示灯也能熄灭,但蓄电池会很快出现亏电,并且起动发动机时,起动机运转无力、夜间行车前照灯灯光暗淡。
5.发电机充电电流过大
故障现象:汽车灯泡易烧,蓄电池温度过高且其电解液消耗过快,这说明发电机充电电流过大。
6.发电机有异常响声
故障现象:发电机处有异常的响声。此时,用听诊器对发电机进行诊断,如果响声来源于发电机和发电机带轮,用松掉发电机传动带的方法检查,若响声立即消失,可认定为发电机或带轮响声。
二、充电系统零部件的检测
1.捷达轿车整体式交流发电机的检测
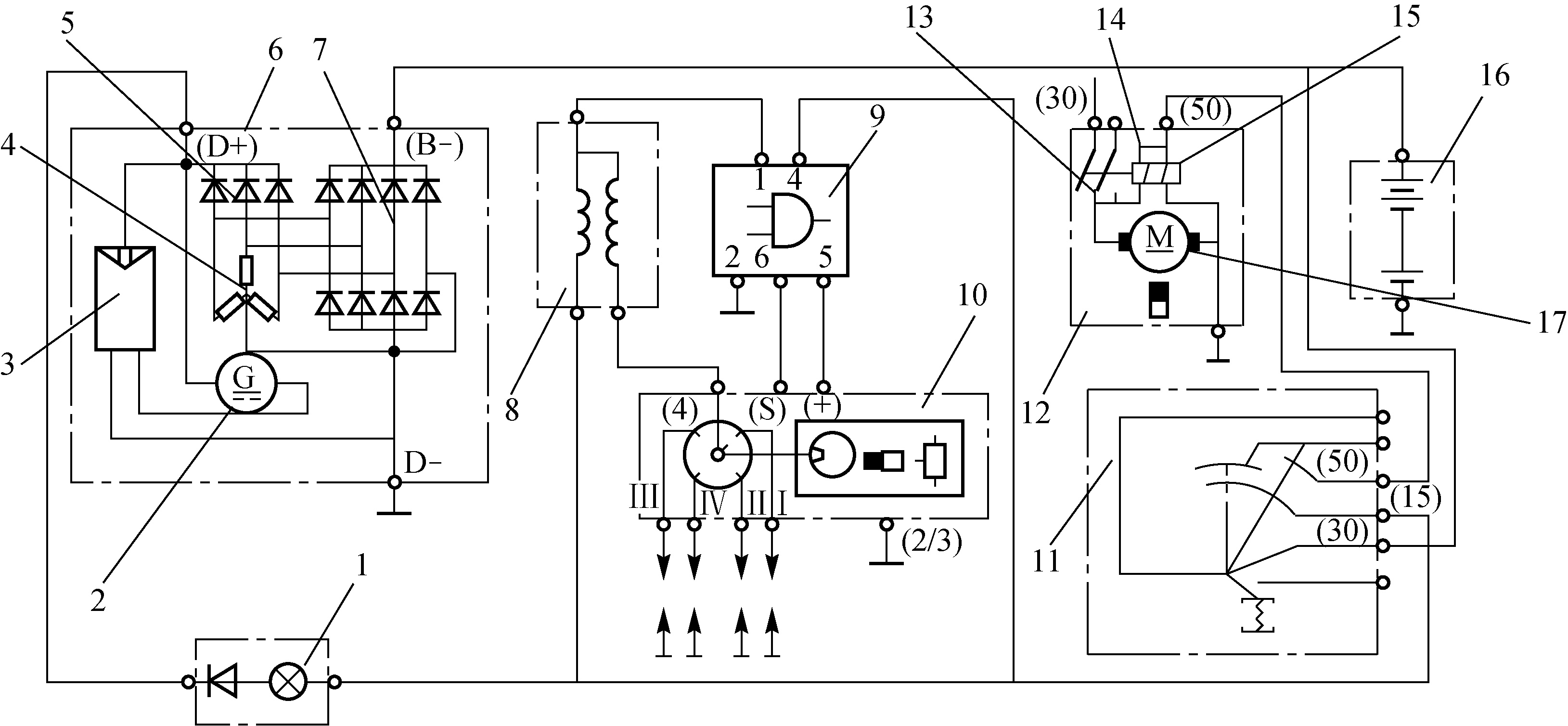
以捷达轿车充电、起动、点火系统的整体式交流发电机为例,如图2-9所示。

图2-9 捷达轿车充电、起动、点火系统工作电路图
2.威驰5S-FE发动机发电机充电电路的检查
威驰5S-FE发动机充电电路如图2-10所示。

图2-10 威驰5S-FE发动机充电电路
三、充电系统故障实例
1.别克林荫大道轿车在颠簸路面行驶时发生间歇性熄火
故障现象:
一辆美国通用公司生产的别克林荫大道V型6缸3.8 L轿车,发生交通事故经过修理后试车,经常出现下述故障现象:不论在冷车或热车时,起动、怠速以及行车当中的加、减速都比较正常,只是在怠速行驶遇到比较颠簸的路面时,无论是否踩下制动踏板,都会出现发动机转速表突然下降为零,同时发动机突然熄火的现象。熄火后挂入P挡或N挡后又能顺利起动。在发动机突然熄火前,黄色的发动机故障指示灯并没有点亮报警。
2.风云轿车蓄电池亏电
故障现象:一辆SQR7160基本型风云轿车,在行驶3 600 km后,出现停驶一段时间后蓄电池亏电的现象。将蓄电池充满电后,停放数小时,蓄电池又出现亏电、甚至全车无电的现象。
3.捷达轿车行驶中充电指示灯突然点亮
故障现象:一辆普通捷达轿车,行驶途中,充电指示灯突然点亮,加速之后也不熄灭。

